EasyManua.ls Logo

Ramsey Electronics PG13 - Testing the PG13

Default Icon
44 pages
Print Icon
To Next Page IconTo Next Page
To Next Page IconTo Next Page
To Previous Page IconTo Previous Page
To Previous Page IconTo Previous Page
Loading...
PG13
28
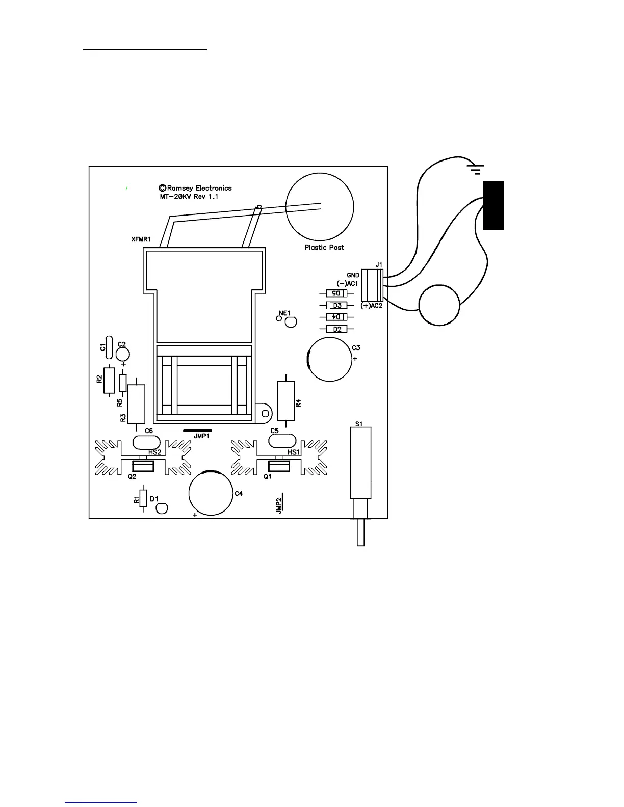
TESTING THE PG13
This, unfortunately, will be a process of turning on the power, and hoping all
goes well! If you have a multimeter with a current reading scale of 3 amps or
greater (usually 10 amps), you can connect it in series with your power source
to monitor supply current while turning the unit on.
Meter connections:
A
+
-
P.S.
If you are using an AC transformer, switch the meter into AC mode, DC for
DC. Note the polarity connections above!
With nothing touching the high voltage terminal, switch on the power. The
first thing you should notice is the LED lighting. Hopefully the next thing you
will see is the Neon light lighting up. Hmmm, I wonder why it lights up when
only one lead is connected? We will get to that later.
Now find yourself a decent sized, plastic handled screwdriver. We will be
drawing an arc to it, so you may want to use a screwdriver intended for large
wood screws, not an eyeglass repair screwdriver. Unless you want to smell
burning flesh!