EasyManua.ls Logo

Raytheon Beech Baron D55 - Battery

Raytheon Beech Baron D55
903 pages
Print Icon
To Next Page IconTo Next Page
To Next Page IconTo Next Page
To Previous Page IconTo Previous Page
To Previous Page IconTo Previous Page
Loading...
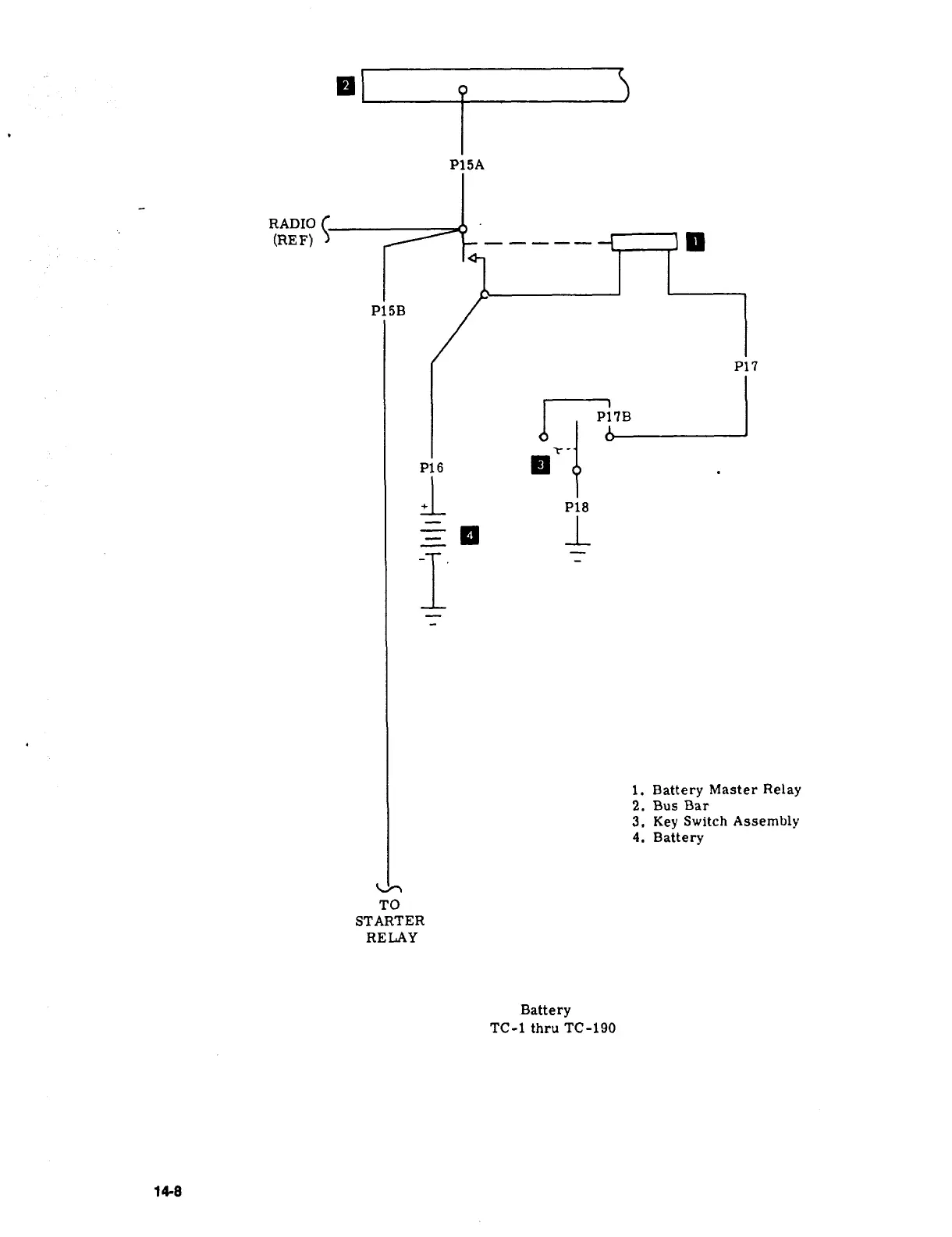
P15A
RADIO
(REF)
P15B
P17
P1´•´•
t-
P16
P18
I
=1
i.
Battery
Master
Relay
2.
Bus
Bar
3.
Key
Switch
Assembly
4.
Battery
TO
STARTER
RELAY
Battery
TC-1
thru
TC-190
res

Table of Contents