EasyManua.ls Logo

Robin RGX5500 - 11-5 Idle Control (Optional Equipment)

Robin RGX5500
94 pages
Print Icon
To Next Page IconTo Next Page
To Next Page IconTo Next Page
To Previous Page IconTo Previous Page
To Previous Page IconTo Previous Page
Loading...
l
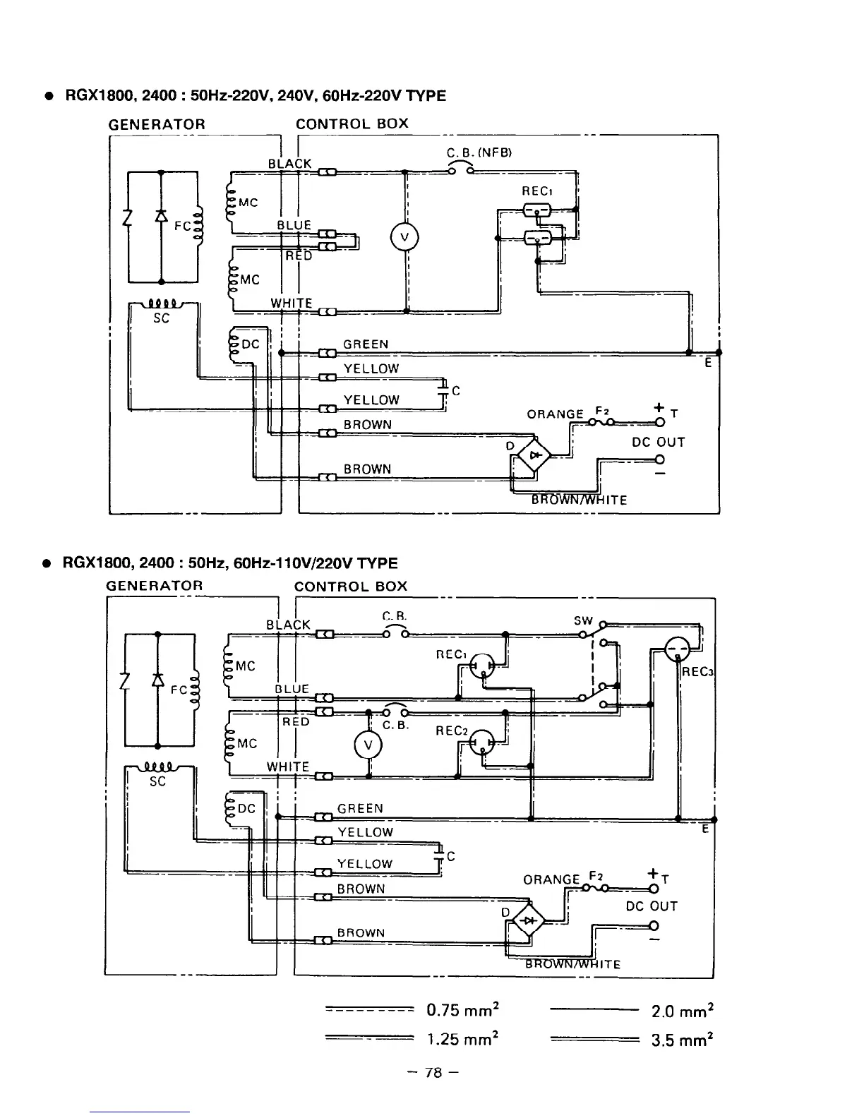
RGX1800,2400 : 50Hz-220V, 24OV, 60Hz-220V TYPE
GENERATOR
CONTROL BOX
I
--1 1
__
--
C. 6. INFB)
n
El
FC
GREEN
- i
DC OUT
l
RGX1800,2400 : 50Hz, 60Hz-1 lOV/22OV TYPE
GENERATOR
CONTROL BOX
--I I--
--
.,I JK
C. B.
-
SW h
m
FC
---
--
R
-fT;
i
_-
I
Ii
4
,EC
--------_
0.75
,,*
2.0
mm*
---
1.25
mm2
3.5
mm*
-
78
-

Related product manuals