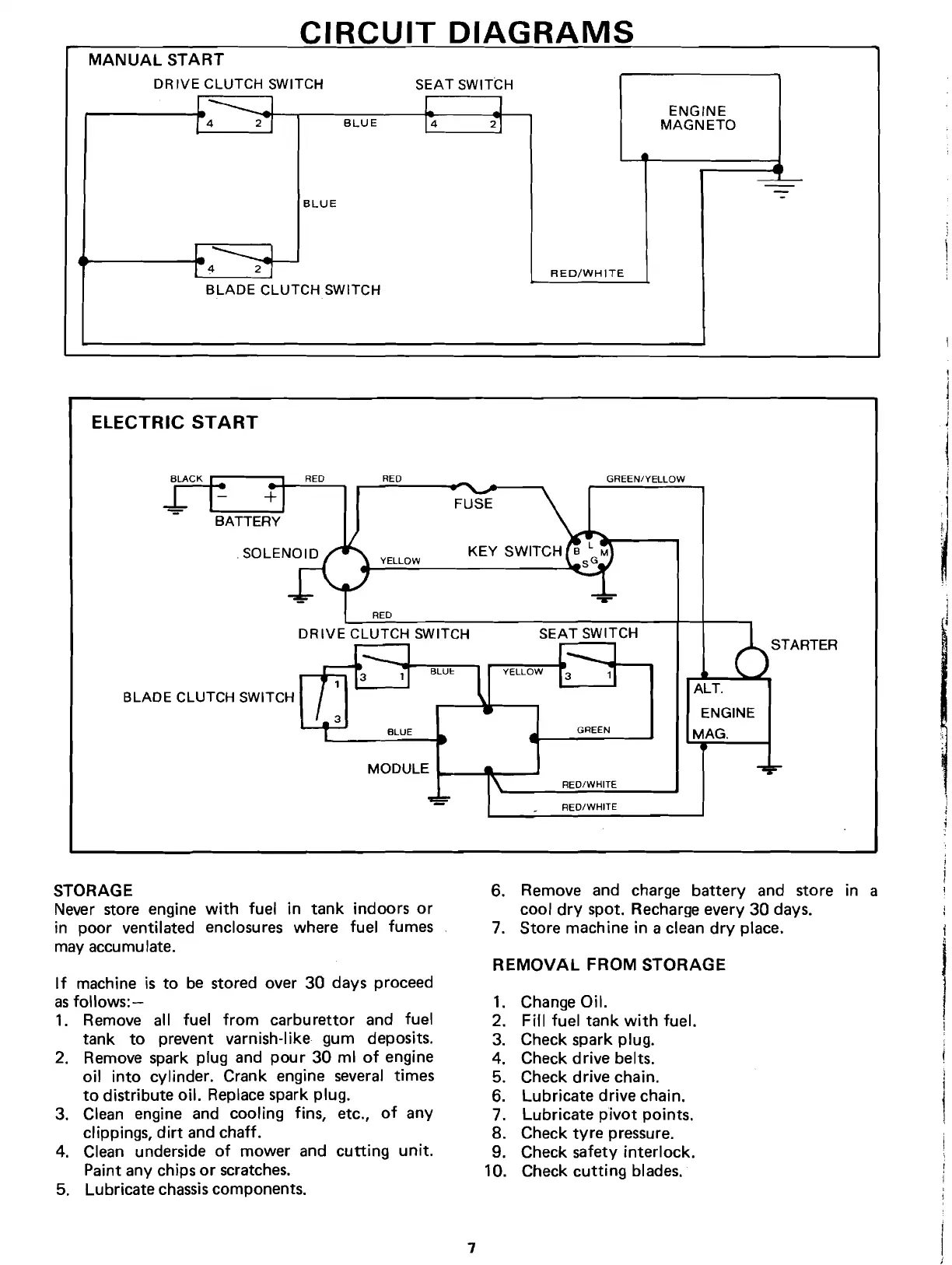
CIRCUIT
DIAGRAMS
MANUAL START
DR IVE CLUTCH SWITCH
L.
___
.I
f 4 2'l
BLUE
SEAT
SWITCH
L
.I
14
21
ENGINE
MAGNETO
BLUE
---==-
-
-
L
___
J
I 4
21
BLADE
CLUTCH SWITCH
RED/WHITE
ELECTRIC
START
RED RED
ALT.
ENGINE
MAG.
GREEN
BLUE
i
,j
BATTERY
YELLOW
I
RED
DR
IVE
CLUTCH SWITCH
SEAT
SWITCH
STARTER
BLADE
CLUTCH SWITCH
MODULE
~_~_~
RED/WHITE
RED/WHITE
STORAGE
Never store engine
with
fuel in
tank
indoors
or
in poor ventilated enclosures where fuel fumes
may accumulate.
If
machine is to be stored over 30 days proceed
as
follows:-
1. Remove all fuel
from
carburettor and fuel
tank
to
prevent varnish-like gum deposits.
2. Remove spark plug and
pour
30 ml
of
engine
oil
into
cylinder. Crank engine
several
times
to
distribute oil. Replace spark plug.
3. Clean engine and cooling fins, etc.,
of
any
clippings,
dirt
and chaff.
4. Clean underside
of
mower and
cutting
unit.
Paint any chips
or
scratches.
5. Lubricate
chassis
components.
6. Remove and charge
battery
and store in a
cool
dry
spot. Recharge every 30 days.
7. Store machine in a clean
dry
place.
REMOVAL
FROM STORAGE
1. Change Oil.
2. Fill fuel
tank
with
fuel.
3. Check spark plug.
4. Check drive belts.
5. Check drive chain.
6. Lubricate drive chain.
7. Lubricate
pivot
points.
8. Check
tvre
pressure.
9. Check safety
interlock.
10. Check
cutting
blades.
7