EasyManua.ls Logo

Saivod SAPH128 - Page 35

Saivod SAPH128
Print Icon
To Next Page IconTo Next Page
To Next Page IconTo Next Page
To Previous Page IconTo Previous Page
To Previous Page IconTo Previous Page
Loading...
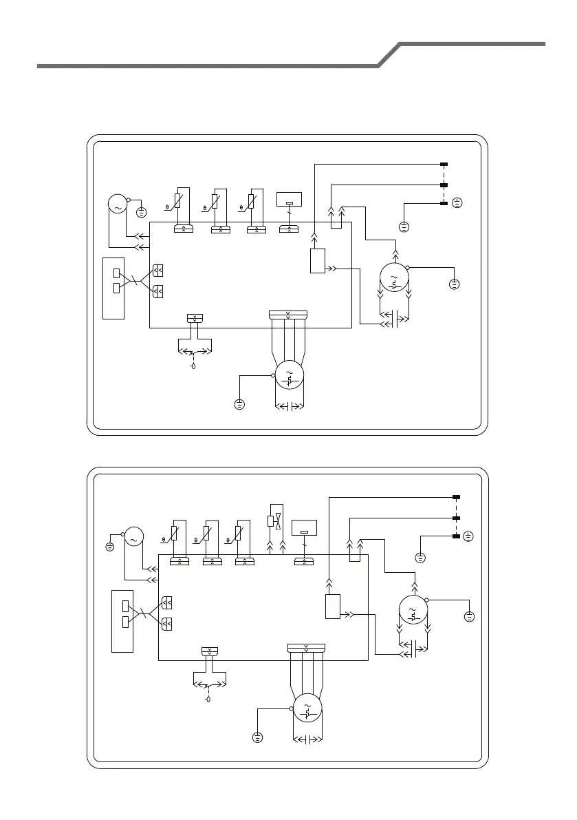
Diagrama esquemático eléctrico
Los diagramas de circuitos anteriores son solo para referencia, que están sujetos
a cambios sin previo aviso.
SAPH128
SAP1218
SENSOR
OUTTUBE TEMP.
SENSOR
TUBE TEMP.
ROOM TEMP.
SENSOR
C2
AP1
RECEIVER
REC
ROOM
N3
S
COMP.
YEGN
C
YE
C1
K201
L
COMP
PCB1
N1
WATER1
DISP2
RD
RD
DISP1
BU
SA
NC
COM
WH
BK
HIGH-WP
DISP2
DISP1
AP2
RT1
FAN
MOTOR
YEGN
FAN
RT2
TUBE
PE
M1
PE
RT3
OUTTUBE
SWITCH
WATER LEVEL
PE
R(M)
YEGN
BU
RD
WATER MOTOR
M2
PE
POWER
L
N
YEGN(GN)
BN(BK)
BU(WH)
COMP.
RECEIVER
AP1
REC
SENSOR
RT3
OUTTUBE
PE
ROOM
N3
S
C
YE
C1
K201
L
COMP
PCB1
N1
WATER
DISP2
RD
RD
DISP1
BU
RD
DISP2
ROOM TEMP.
DISP1
AP2
RT1
WATER MOTOR
M2
RT2
TUBE
SENSOR
SENSOR
TUBE TEMP.
4V
4YV
N2
OUTTUBE TEMP.
PE
R(M)
YEGN
BU
PE
M1
YEGN
MOTOR
FAN
HIGH-WP
BK
COM
SA
C2
WATER LEVEL
SWITCH
WH
NC
FAN
PE
YEGN
YEGN(GN)
N
L
POWER
BN(BK)
BU(WH)

Related product manuals