EasyManua.ls Logo

Saivod SAPH128 - Page 72

Saivod SAPH128
Print Icon
To Next Page IconTo Next Page
To Next Page IconTo Next Page
To Previous Page IconTo Previous Page
To Previous Page IconTo Previous Page
Loading...
C2
AP1
N3
S
C
C1
K201
L
N1
SA
AP2
RT1
RT2
PE
M1
PE
RT3
PE
R(M)
M2
PE
L
N
AP1
RT3
PE
N3
S
C
C1
K201
L
N1
AP2
RT1
M2
RT2
4V
4YV
N2
PE
R(M)
PE
M1
SA
C2
PE
N
L
ÁGUA
MOTOR
YEGN
TEMP. AMB.
SENSOR
WATER1
REC
BN(BK)
BU
BU
RD
YEGN
YE
RD
RD
BU(WH)
YEGN(GN)
ALIMENTAÇÃO
TUBO DE
SAÍDA
TUBO
DIVISÃO
DISP2
DISP2
DISP1
DISP1
ALTO-WP
VENTILADOR
COMP
COMP.
PCB1
INTERRUPTOR
DO NÍVEL DE
ÁGUA
WH BK
COM
NC
YEGN
MOTOR DO
VENTILADOR
TEMP. TUBO
SENSOR
TEMP. TUBO EXT.
SENSOR
RECETOR
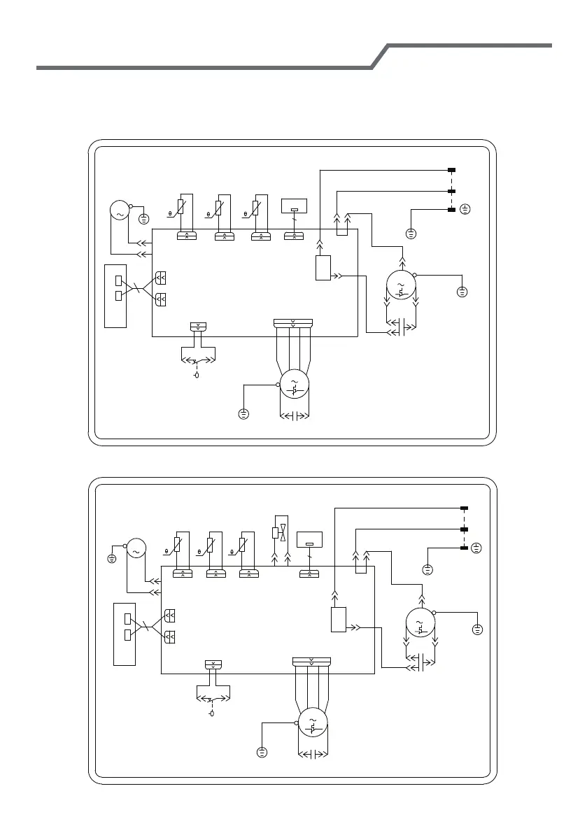
Diagrama esquemático elétrico
YEGN
ÁGUA
MOTOR
TEMP. AMB.
SENSOR
WATER1
REC
BN(BK)
BU
YEGN
YE
RD
RD
BU(WH)
YEGN(GN)
ALIMENTAÇÃO
TUBO DE
SAÍDA
TUBO
DIVISÃO
DISP2
DISP2
DISP1
DISP1
ALTO-WP
VENTILADOR
COMP
PCB1
INTERRUPTOR
DO NÍVEL DE
ÁGUA
WH BK
COM
NC
YEGN
MOTOR DO
VENTILADOR
TEMP. TUBO
SENSOR
TEMP. TUBO
EXT. SENSOR
RECETOR
Os diagramas de circuito acima são apenas para referência, que estão sujeitos a
alterações sem aviso prévio.
SAP1218
SAPH128
BU
RD
COMP.

Related product manuals