EasyManua.ls Logo

salmson MUH - Page 2

salmson MUH
Print Icon
To Next Page IconTo Next Page
To Next Page IconTo Next Page
To Previous Page IconTo Previous Page
To Previous Page IconTo Previous Page
Loading...
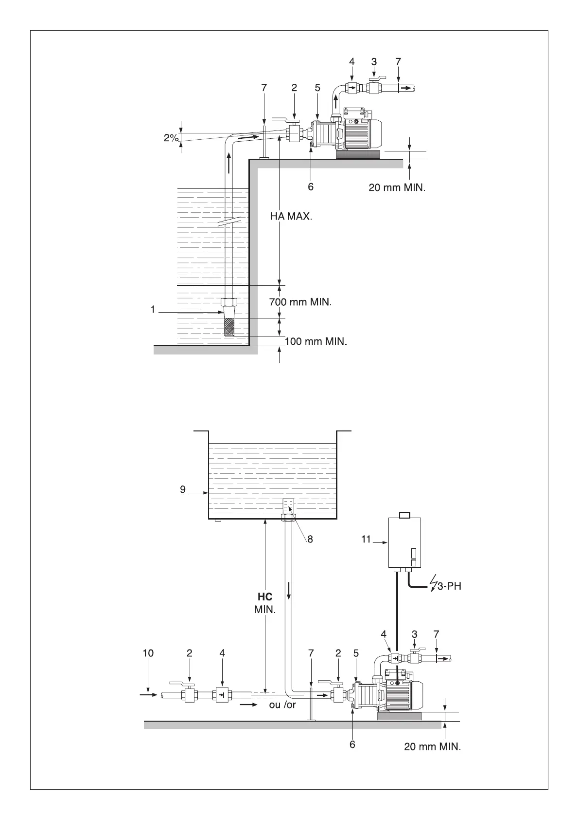
Fig. 1
Fig. 2

Related product manuals