EasyManua.ls Logo

Saunatec LA - Wiring Diagrams; Single Phase Wiring

Saunatec LA
11 pages
Print Icon
To Next Page IconTo Next Page
To Next Page IconTo Next Page
To Previous Page IconTo Previous Page
To Previous Page IconTo Previous Page
Loading...
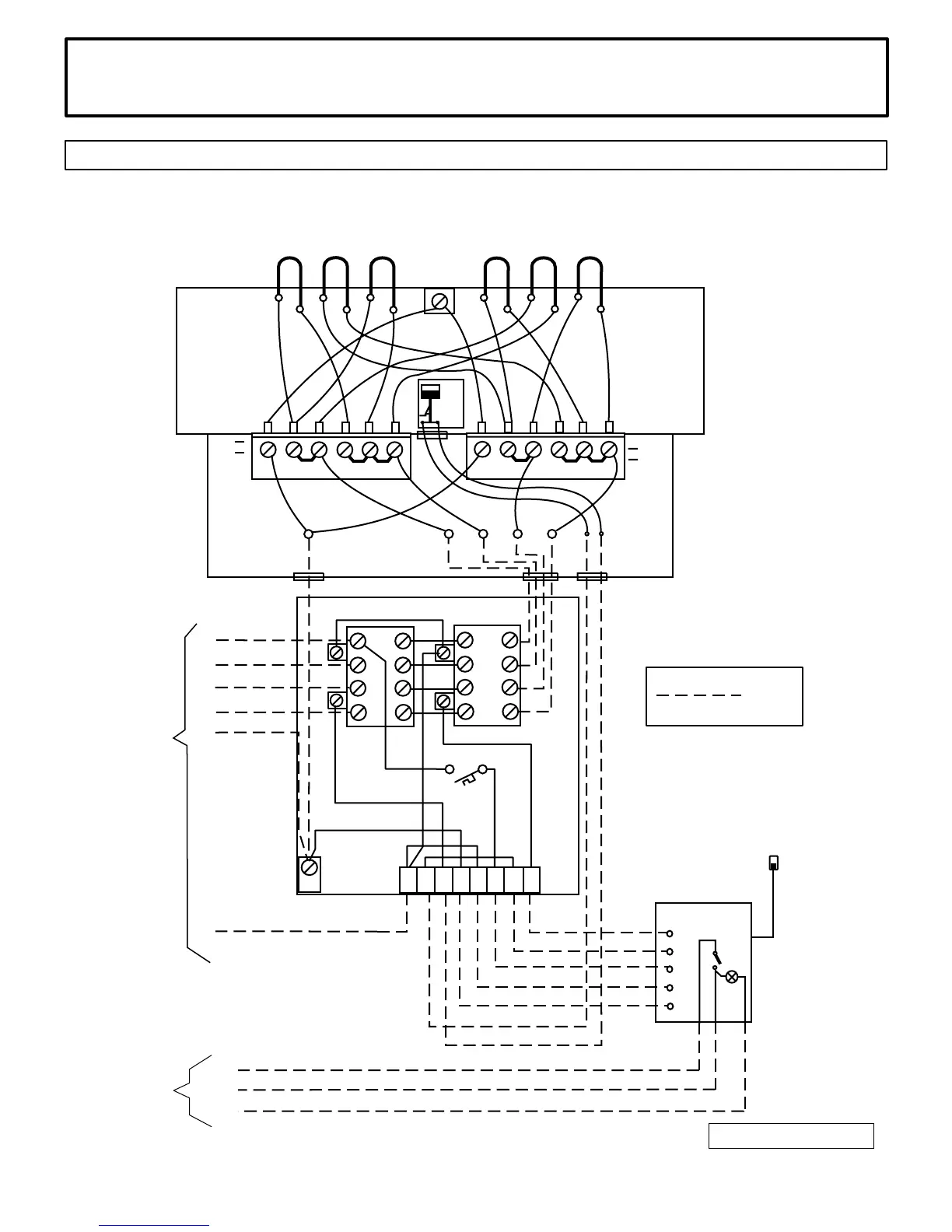
0 5 - 4 2 1 1 - 7 0 5 1 2 / 1 3 / 0 4 3 1 4 S K L E 5 7 C
I N S T A L L A T I O N A N D O P E R A T I N G I N S T R U C T I O N S
D I A G R A M 6
3 5 4 S K L E 2 5 B
S I N G L E P H A S E W I R I N G D I A G R A M : H E A T E R M O D E L S L A 1 0 . 5 , 1 2 . 0 & 1 4 . 4
U L N u m b e r : 1 1 0 5 - 1 0 5 , 1 1 0 5 - 1 2 0 & 1 1 0 5 - 1 4 0
1 2 3 4 5 6
L I M I T
C O N T R O L
T 4 T 3 T 2 T 1
G R
C O N T A C T O R B O X M A 7 - 1
( U L # 1 2 0 1 - 7 - 1 )
1 P H A S E H E A T E R
J U N C T I O N B O X
2 0 8 V o r 2 4 0 V
1 - p h a s e
G R T 1 T 2 T 3 T 4 1 2
C o n t r o l P a n e l
( 1 9 - 8 )
S C - 9
S C - 6 0
S C - C l u b
G r
S e n s o r
C i r c u i t 1
P o w e r I n p u t
1 2
1 1
1 0
N
N 1 2 G r N 1 0 1 1 1 2
N
L 1
L 2
L 1
L 2
C i r c u i t 2
L 2 L 1 L 2 L 1
( R e s e t F u s e )
I I
I
1 2 3 4 5 6 1 2 3 4 5 6
1 P H A S E H E A T E R W I R I N G
C O M P A R T M E N T
F i e l d
W i r i n g
1
2
N
L i g h t S w i t c h
1 - l i g h t p o w e r i n
2 - l i g h t p o w e r o u t
N - n e u t r a l
G r
2 = C A #

Related product manuals