EasyManua.ls Logo

Scotsman NW308 - Nw307;507;457

Scotsman NW308
41 pages
Print Icon
To Next Page IconTo Next Page
To Next Page IconTo Next Page
To Previous Page IconTo Previous Page
To Previous Page IconTo Previous Page
Loading...
32
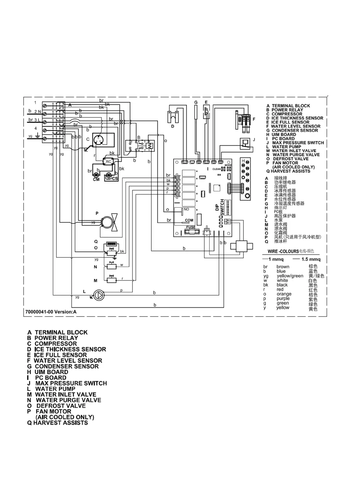
NW 307/507/457- WIRING DIAGRAM
220 V. 50 Hz. 1 ph.
br = brown
b = blue
yg = yellow / green
w = white
bk= black
r = red
o = orange
p = purple
g =green
y =yellow

Related product manuals