EasyManua.ls Logo

SEI Industries BB2024 - Page 81

Default Icon
84 pages
Print Icon
To Next Page IconTo Next Page
To Next Page IconTo Next Page
To Previous Page IconTo Previous Page
To Previous Page IconTo Previous Page
Loading...
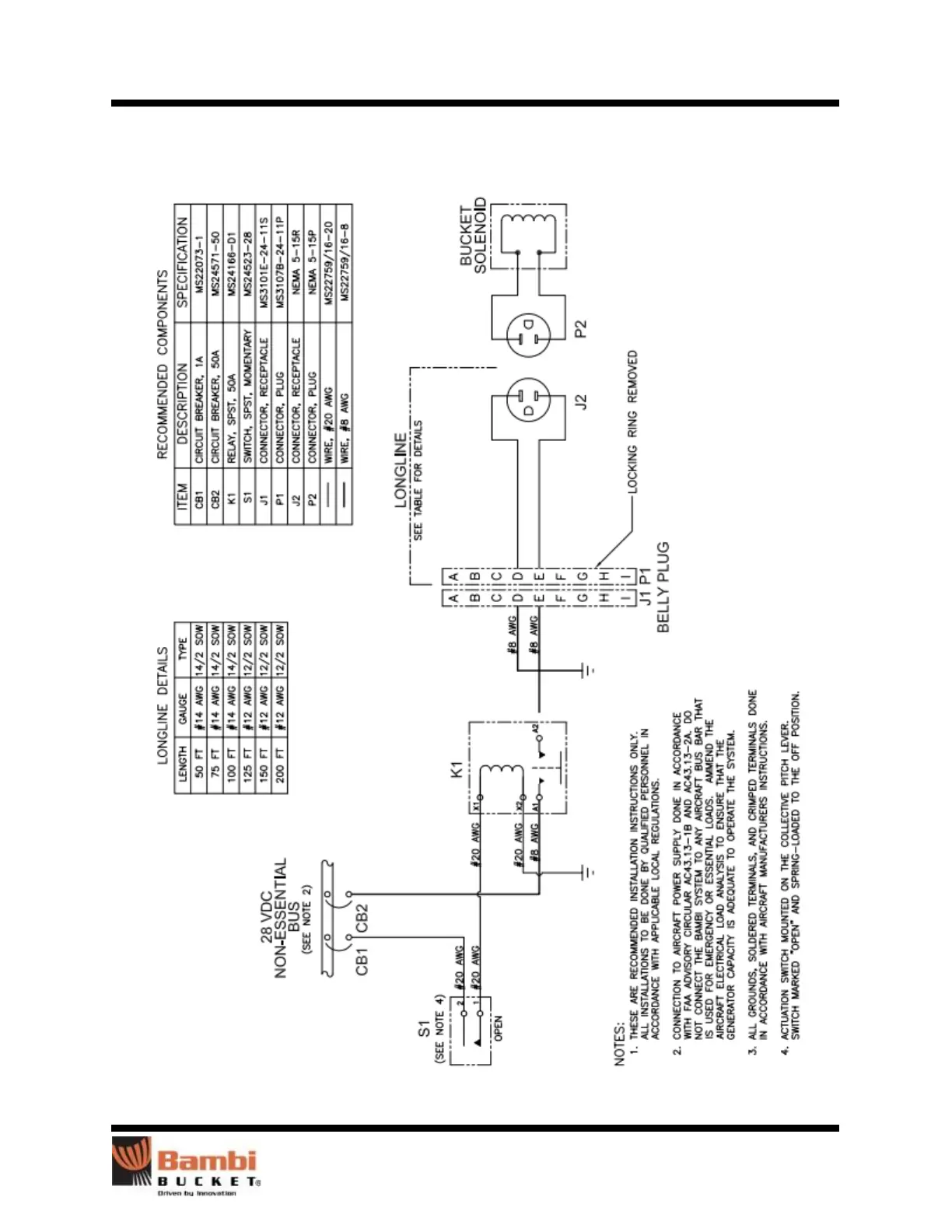
Section 10: Drawings
Bambi Bucket Service Manual – Models 2024-4453 76
Pilot Controls, US InterAgency

Related product manuals