EasyManua.ls Logo

SEI Industries BB2024 - Section 10: Drawings

Default Icon
84 pages
Print Icon
To Next Page IconTo Next Page
To Next Page IconTo Next Page
To Previous Page IconTo Previous Page
To Previous Page IconTo Previous Page
Loading...
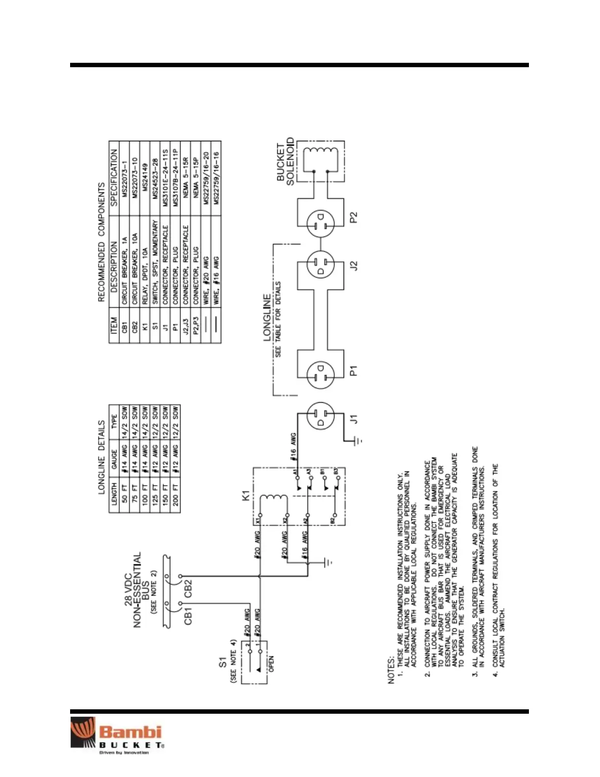
Section 10: Drawings
Bambi Bucket Service Manual Models 2024-4453 75
Section 10: Drawings
Pilot Controls

Related product manuals