EasyManua.ls Logo

Sharp AY -A07BE - Wiring Diagrams

Sharp AY -A07BE
52 pages
Print Icon
To Next Page IconTo Next Page
To Next Page IconTo Next Page
To Previous Page IconTo Previous Page
To Previous Page IconTo Previous Page
Loading...
8
AH-A07BE-C/09BE-C
AH-A07BE/09BE/12BE
AY-A07BE-C/09BE-C
AY-A07BE/09BE/12BE
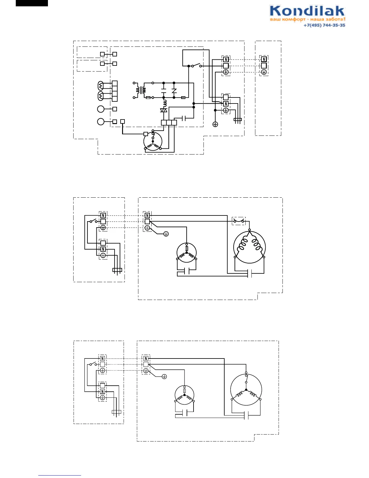
Figure W-1. Wiring Diagram for AH-A07BE/A07BE-C/A09BE/A09BE-C/A12BE
WIRING DIAGRAMS
Figure W-2. Wiring Diagram for AU-A07BE
Figure W-3. Wiring Diagram for AU-A07BE-C
INTERNAL
THERMOSTAT
TRANSFORMER
CONTROL BOARD UNIT
WPE1
IN
TEMP.FUSE
L
SSR
EVAPORATOR
BLBK
CN1
R
OUTDOOR
UNIT
TERMINAL
BOARD
FAN MOTOR
CAPACITOR
FAN
MOTOR
UNIT TO UNIT CORD
BK
BL
BR
: BLACK
: BLUE
: BROWN
R
G
(
Y
)
: RED
: GREEN-YELLOW
THERMISTOR
(PIPE TEMP.)
THERMISTOR
(ROOM TEMP.)
LOWER
LOUVER MOTOR
UPPER
LOUVER MOTOR
M
CN2
CN5
CN4
BCN2
BCN202
BCN201
RY1
BR
BR
BCN1
1
2
3
4
DISPLAY
UNIT
RECEIVER
UNIT
M
CN3
1 3 5
OUT
C1 NR1
3A
250V
INDOOR UNIT
BK
BL
BL
BL
G
(
Y
)
G
(
Y
)
TERMINAL BOARD 1
TERMINAL BOARD 2
POWER
SUPPLY
R.P.M SIGNAL
11
1
(
N
)
400(430)V 2µF
INTERNAL
THERMAL
FUSE
MOTOR PROTECTOR
OUTDOOR UNIT
TERMINAL BOARD
RUNNING
CAPACITOR
370V 25µF
FAN MOTOR
FAN MOTOR
CAPACITOR
400(450)V 1.5µF
COMPRESSOR MOTOR
C
BK
BL
BK
R
S
W
R
R
BL
CONTROL BOX
BK BL
UNIT TO UNIT CORD
BK
BR
R
BL
: BLACK
: BROWN
: RED
: BLUE
W
G(Y)
: WHITE
: GREEN-
YELLOW
1 1
INDOOR UNIT
TERMINAL BOARD 1
BR
BL
G
(
Y
)
BR
BL
G
(
Y
)
G
(
Y
)
TERMINAL BOARD 2
POWER SUPPLY
1
INTERNAL
THERMAL
FUSE
INTERNAL
MOTOR
PROTECTOR
OUTDOOR UNIT
TERMINAL BOARD
RUNNING
CAPACITOR
400V 25µF
FAN MOTOR
FAN MOTOR
CAPACITOR
400(450)V 1.5µF
COMPRESSOR MOTOR
C
BL
BK
R
S
W
R
R
BL
CONTROL BOX
BK BL
UNIT TO UNIT CORD
BK
BR
R
BL
: BLACK
: BROWN
: RED
: BLUE
W
G(Y)
: WHITE
: GREEN-
YELLOW
1 1
INDOOR UNIT
TERMINAL BOARD 1
BR
BL
G
(
Y
)
BR
BL
G
(
Y
)
G
(
Y
)
TERMINAL BOARD 2
POWER SUPPLY
1

Other manuals for Sharp AY -A07BE

Related product manuals