EasyManua.ls Logo

Sharp R-15AT - Page 33

Sharp R-15AT
40 pages
Print Icon
To Next Page IconTo Next Page
To Next Page IconTo Next Page
To Previous Page IconTo Previous Page
To Previous Page IconTo Previous Page
Loading...
R-15AT
31
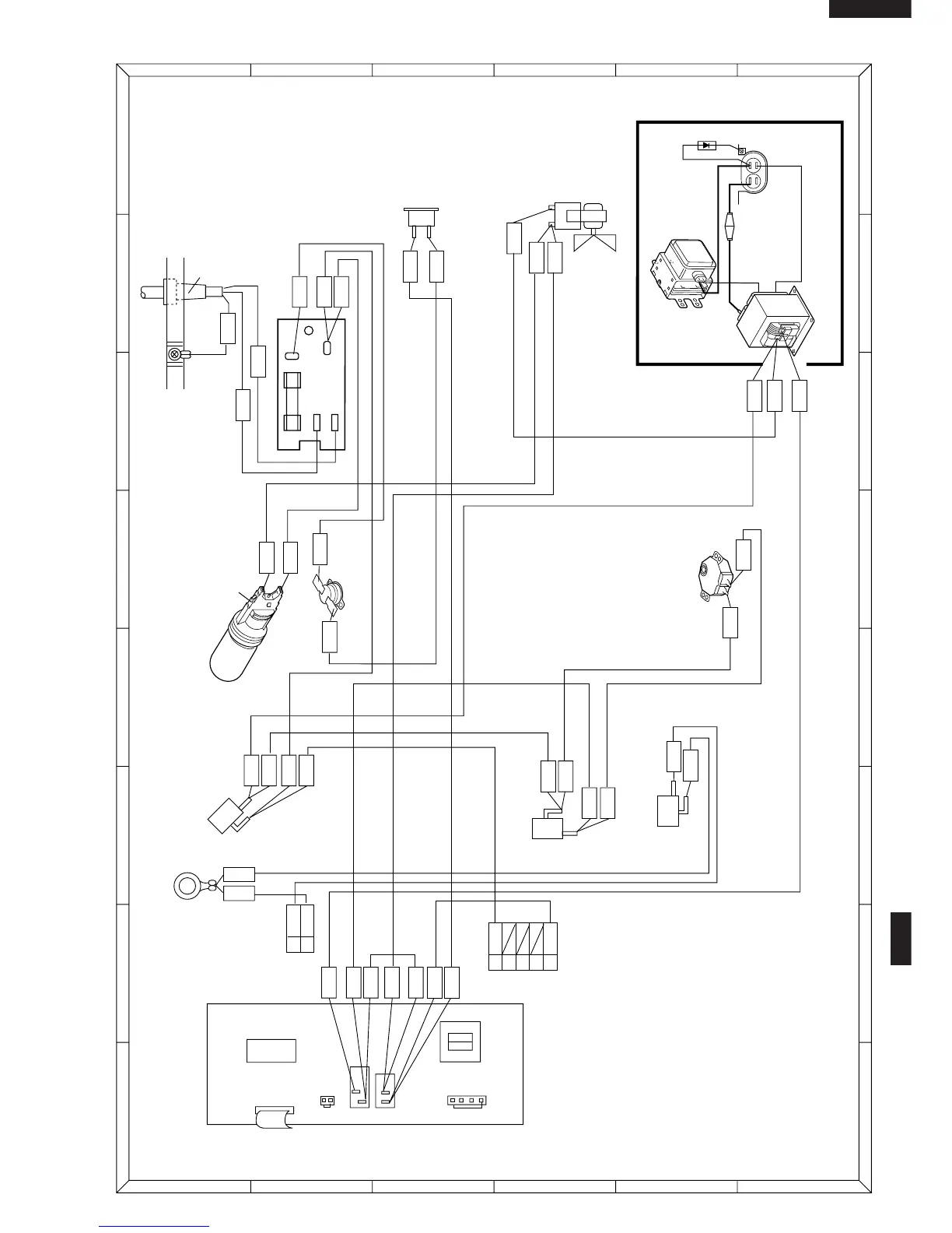
Figure S-1. Pictrorial Diagram
1
A
B
C
D
E
F
G
H
A
B
C
D
E
F
G
H
23456
123456
THERMAL CUT-OUT
125˚C(OVEN)
TC2:
THERMAL
CUT-OUT
145˚C(MAG.)
FM:
FAN MOTOR
WHT
YLW
WHT
RED
HIGH VOLTAGE COMPONENTS
MG: MAGNETRON
H.V.
CAPACITOR
C:
F2: H.V. FUSE
H.V.
RECTIFIER
T:
HIGH VOLTAGE TRANSFORMER
G-Y
POWER SUPPLY
CORD
COM
GRY
WHT
YLW
YLW
WHT
WHT
N.C.
N.O.
COM.
ORG
ORG
WHT
WHT
BRN
PNK
ANTENNA
MOTOR
AM:
OL:
SW2:
SW3:
SW1:
TC1:
MONITOR
SWITCH
GRY
GRY
RED
YLW
YLW
ORG
YLW
PNK
PNK
IC1
RY2
T1
RY3
CN-G
CN-A
71
12
CN-B
2
3
4
5
1
PNK
WHT
CN-A
NEUTRAL
NOISE FILTER
EARTH
GRN
GRY
N.O.
COM.
PRIMARY INTERLOCK
RELAY CONTROL
SWITCH
2ND. INTERLOCK
SWITCH
CONTROL UNIT
2
1
GRN
G
R
N
G
R
N
GRY
CN-B
GRY
BRN
RED
ORG
WHT
NOTE:
Neutral (ORG) wire must
be connected to the termi-
nal with black mark on the
oven light socket.
BLACK MARK
BRN
BLU
LIVE
OVEN LAMP
AND SOCKET
WHT
RED
WHT
RED
F10A
L
N

Other manuals for Sharp R-15AT

Related product manuals