EasyManua.ls Logo

Sharp SJ-P58M-BE - Wiring Diagram

Sharp SJ-P58M-BE
40 pages
Print Icon
To Next Page IconTo Next Page
To Next Page IconTo Next Page
To Previous Page IconTo Previous Page
To Previous Page IconTo Previous Page
Loading...
8
SJ-P58M
SJ-P63M
SJ-P68M
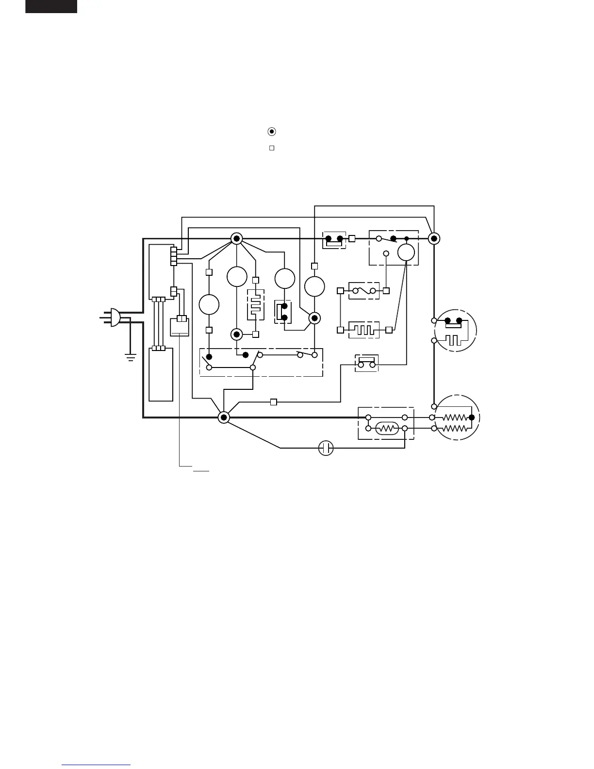
WIRING DIAGRAM
Be sure to replace the electrical parts with specified ones for maintaining the safety and performance of the set.
Figure W-1. Wiring Diagram
CONNECTED IN TERMINAL BOX
CONNECTOR
G
BR
OR
Y
R
P
B
BK
SB
G-Y
W
: GRAY
: BROWN (Live)
: ORANGE
: YELLOW
: RED
: PINK
: BLUE (Neutral)
: BLACK
: SKY-BLUE
: GREEN-YELLOW (Earth)
: WHITE
(G–Y)
PC
MAIN
PWB
DOOR
PWB
(Br)
(G)
(B)
3PIN
PLUG/
CORD
C
M
A
FM
FM
L
L
F-LAMP
F
DEF. TIMER
THERMOSTAT
DEFROST HEATER
DEFROST THERMO
COMPRESSOR
PROTECTOR
DOOR SWITCH
THERMO.
FUSE
R-
LAMP
R
TM
R-FM
HEATER
STARTING RELAY
R-FAN
THERMO
PC
: PLASMACLUSTER UNIT (IONIZER-K)
RUNNING CAPACITOR

Related product manuals