EasyManua.ls Logo

Stanley ST-70T-SS-E - Page 14

Stanley ST-70T-SS-E
23 pages
Print Icon
To Next Page IconTo Next Page
To Next Page IconTo Next Page
To Previous Page IconTo Previous Page
To Previous Page IconTo Previous Page
Loading...
© 2021 Pinnacle Climate Technologies, Inc.
NEVER LEAVE HEATER UNATTENDED WHILE BURNING OR
WHILE CONNECTED TO A POWER SOURCE
13
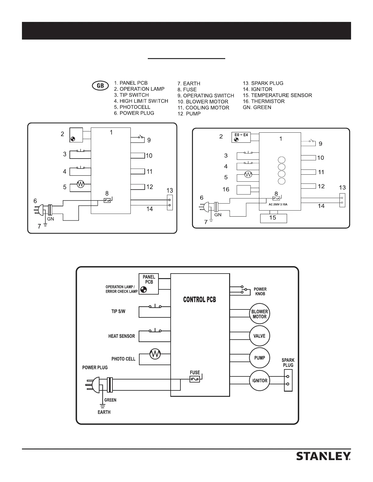
Wiring Diagrams
AC230V/50Hz
250V/3.15A
ST-125-OFR-E
AC 250V 3.15A
ST-70-SS-E
ST-70T-SS-E

Other manuals for Stanley ST-70T-SS-E

Related product manuals