EasyManua.ls Logo

STOVES 900G - Page 37

STOVES 900G
48 pages
Print Icon
To Next Page IconTo Next Page
To Next Page IconTo Next Page
To Previous Page IconTo Previous Page
To Previous Page IconTo Previous Page
Loading...
35
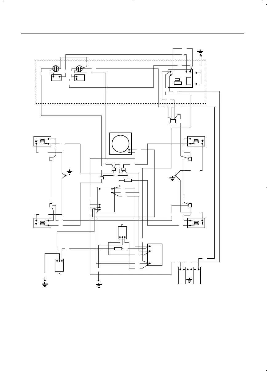
LN
W
Or
OVEN
SOLENOID
IGNITION
UNIT
OVEN LIGHT
LHS
GRILL
SOLENOID
OVEN LIGHT
RHS
RHS
GRILL LIGHT
FAN
N/C
THERMAL
SWITCH
(L120C)
LHS
GRILL LIGHT
TIMER
N
L
P-T-M
GRILL
ROTARY
OVEN
NEON NEON
MAINS INLET BLOCK
1
2
3
O/P
L
N
L1
L2
N
Bu
Or
Gn/Y
Gn/Y
Gn/Y
Gn/Y
Gn/Y
Gn/Y
Gn/Y
Bu
Bu
Bu
Bu
Bu
Bu
Bu
Bk
Bk
Bk
Bk
Bk
Bk
Bk
Bk
Bk
W
W
W
W
W
W
W
W
Bn
Bn
Bn
Bn
Bn
Bn
Bn
Bn
Bn
Bk
Bk
Bn
Or
Or
Or
Or
Or
Or
R
R
FAN
OVERRUN
PCB
Wiring colour code: Bn = Brown, Bk = Black, Bu = Blue, R = Red, Or = Orange,
W = White, Y = Yellow, Gn = Green.
SERVICING INSTRUCTIONS
23894 02 - Q901G/900G RS2 03/04/2001 14:19 Page 37

Related product manuals