EasyManua.ls Logo

Stulz CRS 251 GES - Page 20

Stulz CRS 251 GES
86 pages
Print Icon
To Next Page IconTo Next Page
To Next Page IconTo Next Page
To Previous Page IconTo Previous Page
To Previous Page IconTo Previous Page
Loading...
20
/04.2016/G35EN
to external
condenser
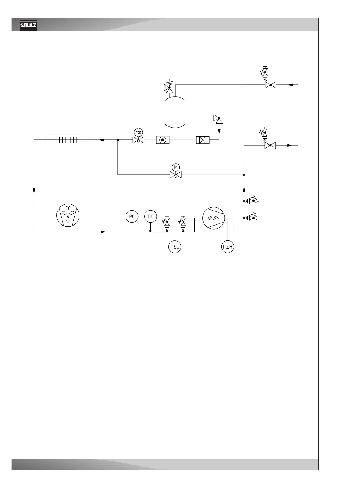
Refrigerant scheme for A units
Evaporator
Liquid
receiver
Compressor
EC fan
Hotgas-Bypass

Related product manuals