EasyManua.ls Logo

Technics SJ-MD100 - Page 10

Technics SJ-MD100
16 pages
Print Icon
To Next Page IconTo Next Page
To Next Page IconTo Next Page
To Previous Page IconTo Previous Page
To Previous Page IconTo Previous Page
Loading...
SJ-MD100
– 10 –
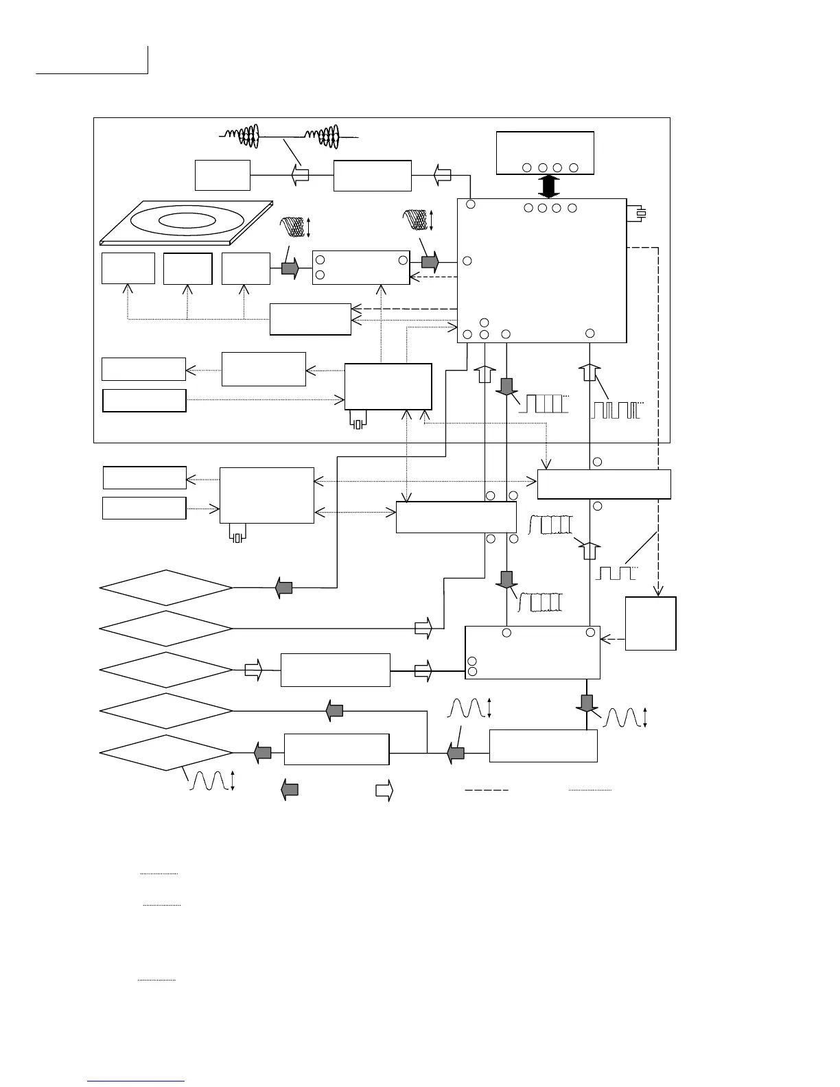
Block Diagram
Play signal
*1 Kerr effect
A phenomenon in which the polarization plane of laser light reflected from a material shifts in one of two directions
depending upon its “plus” or “minus” magnetic polarization.
*2 ACIRC
Add on interleave CIRC
The aim of Add-on interleave is to improve the resistivity in CD-ROM decoder from the burst error on the disc.
*3 ATRAC
Adaptive Transform Acoustic Cording
The digital data compressing system developed for MiniDisc in which audio signals can be reproduced with only about
th
1/5 in the data normally required for high fidelity reproduction
*4 Curie temperature
The temperature at which magnetism of a specific material dissipates. This temperature varies according to the material.
*5 UTOC
User Table Of Contents
Found only on recordable MiniDiscs, this area contains subdata (track number, etc.) which can be rewritten by the user.
Magnetic
head
Magnetic head
Drive Q10,11
Traverse
motor
Spindle
motor
Optical
pickup
4ch driver IC
IC2 AN8814
RF IC
IC1 AN8772
MD LSI
IC3 MN66616
EFM mod/demo
ATRAC encoder /
decoder
Servo signal processor
DRAM(4Mbit)
IC72 MNV4400
Loading motor
Detection SW
Loading drive
IC92 LB1830
20bit AD /DA converter
IC601 AK4520
Buffer AMP
IC711 BA4560
Buffer AMP
IC751 BA4560
Head Phone AMP
IC801 M5218
OPTIAL OUT
LINE IN
LINE OUT
H.P. OUT
Interface
IC401 TC74HTC7007
System control
IC901
M30218
FL display
Operation SW
System control
IC10
MN101D03D
Clock
10.02MHz
Clock
16.9334MHz
Clock
10MHz
OPTIAL IN
Interface IC402
TC74HC4050
Clock
generator
IC501
TC9246
DISC
REC signal
Clock line
Control line
1 2 24 25
43 44 45 46
73
97
70
69
65
64
71
32
2
3
9
4
8
3
3
5
13
14
0.5¨s. 50mV/DIV.
0.45V
P-P
0.5¨s. 0.1V/DIV.
0.9V
P-P
0.5¨s. 1V/DIV.
3.2V
0V
3.2V
0V
T
=
11¨s.
.
.
0.2¨s. 2V/DIV.
3.2V
0V
0.2¨s. 2V/DIV.
4.8V
0V
4.8V
0V
T
=
0.34¨s.
.
.
1kHz, 0dB
3.2V
P-P
1kHz, 0dB
6.2V
P-P
1kHz, 0dB
VOLUME CENTER
170mV
P-P
39
38

Other manuals for Technics SJ-MD100

Related product manuals