EasyManua.ls Logo

Technics SL-PJ33 - Page 31

Technics SL-PJ33
36 pages
Print Icon
To Next Page IconTo Next Page
To Next Page IconTo Next Page
To Previous Page IconTo Previous Page
To Previous Page IconTo Previous Page
Loading...
1
5
1
6
CN4OI
fe}
2
bh
fo)
vovg—-x
sr”
enrvoanca
CN201
CN202
CN203
R411
10K
V7
18 19
[=]
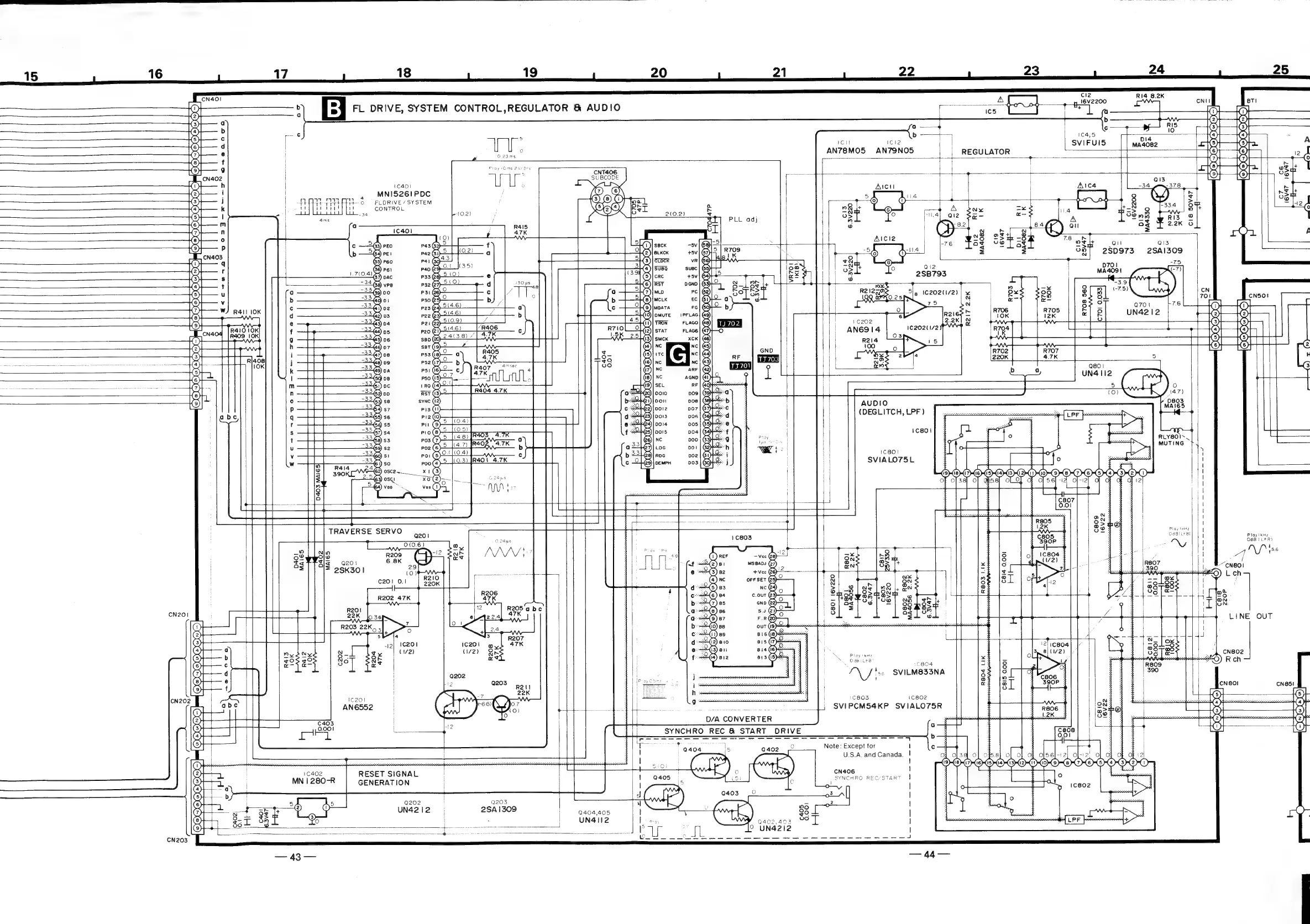
FL
DRIVE,
SYSTEM
CONTROL,REGULATOR
&
AUDIO
CNT406
SUBCODE
1C401
%
MNI5261PDC
st
GA
TEA
o
|
FLDRIVE/SYSTEM
reytir
dist
uw
CONTROL
E<ccrwvrnrgnvoe,g-*-TFTOr*eFAGCTA
20
21
22
cit
ICl2
|
AN78MO5
AN79NO5
2
RI4
8.
4
2K
25
Ri2
1K
bdi2
MA4082
(DEGLITCH,
LPF)
1cs8ol
'CB0!
SVIALO75L
1c201
AN6552
(C402
RESET
SIGNAL
MN
|
280-R
GENERATION
io}
(2)
ow
Q202
Q203
asf
>
5
UN4212
2SA
1309
|
ea0a,aos
on
©)
|
:
'
UN4112
i}
ges
Se
=
aareeee
oa
ee
ch
Mon
ans
ES
SP
a
So
ux
N
|
on
es
uy
rloo
J
d
3-8
Ls2
Le.
Bs
|
=Hoowoa
o
7
T+
mR
O>
0
re
b:
—olaa]
Po] P2|
ge
as
+
a:
2
oe
3
7)
aq
|
of
aes
=
©
7
|
d
:
is
H
Pio
RH?
f
BE
Oa
tB
a
5
C804
*\
fix
SVILM833NA
|
C803
1c802
SVIPCM54KP
SVIALO75R
osv-u.
D/A
CONVERTER
SYNCHRO
REC
&
START DRIVE
Note:
Except
for
U.S.A.
and
Canada.
CN406
SYNCHRO
REC/START
1
402,403
aul
9
UN4212
R708
560
1C4,5
SVIFUIS
|
A
12
()
L|
eSat
378
Fa.
Oy
:
+8
9
on
12
¢
C8
m0
R13
@
A
of
2.2K
6
=
C)
A
Qi
Q13
280973
2SAI309
ws
OS
UR
a
cee
R804
LIK
RLY8OIS.
MUTING
Play
!KH2
OdBlitB)
t
Ploy
!kHz
OdB
(LtR}
LINE
OUT

Related product manuals