EasyManua.ls Logo

Tegam 252 - Page 16

Tegam 252
53 pages
Print Icon
To Next Page IconTo Next Page
To Next Page IconTo Next Page
To Previous Page IconTo Previous Page
To Previous Page IconTo Previous Page
Loading...
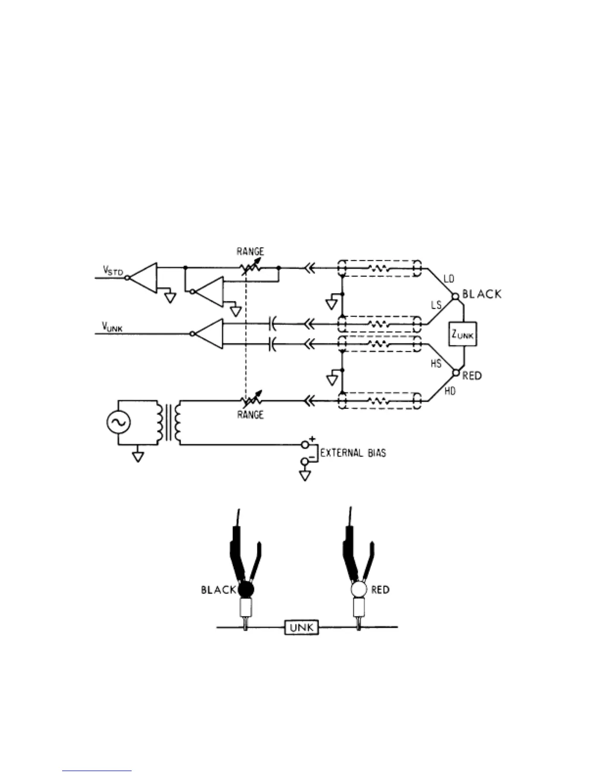
2.2.3 Connection to Unknowns
The KELVIN KLIP® test lead set (Tegam Part No. 43072) is plugged into the 252’s front panel
UNKNOWN connector. The test leads connector cover is spring-locking and should be squeezed together
before inserting or removing.
The test leads provide a shielded, four-terminal connection to the unknown (see Figure 2-5a). The clip
with the red hinge-spool provides the HI DRIVE and HI SENSE connections to the unknown and the clip
with the black hinge-spool make the LO DRIVE and LO SENSE connections.
Figure 2-5a.
2-6
Figure 2-5a.

Related product manuals