EasyManua.ls Logo

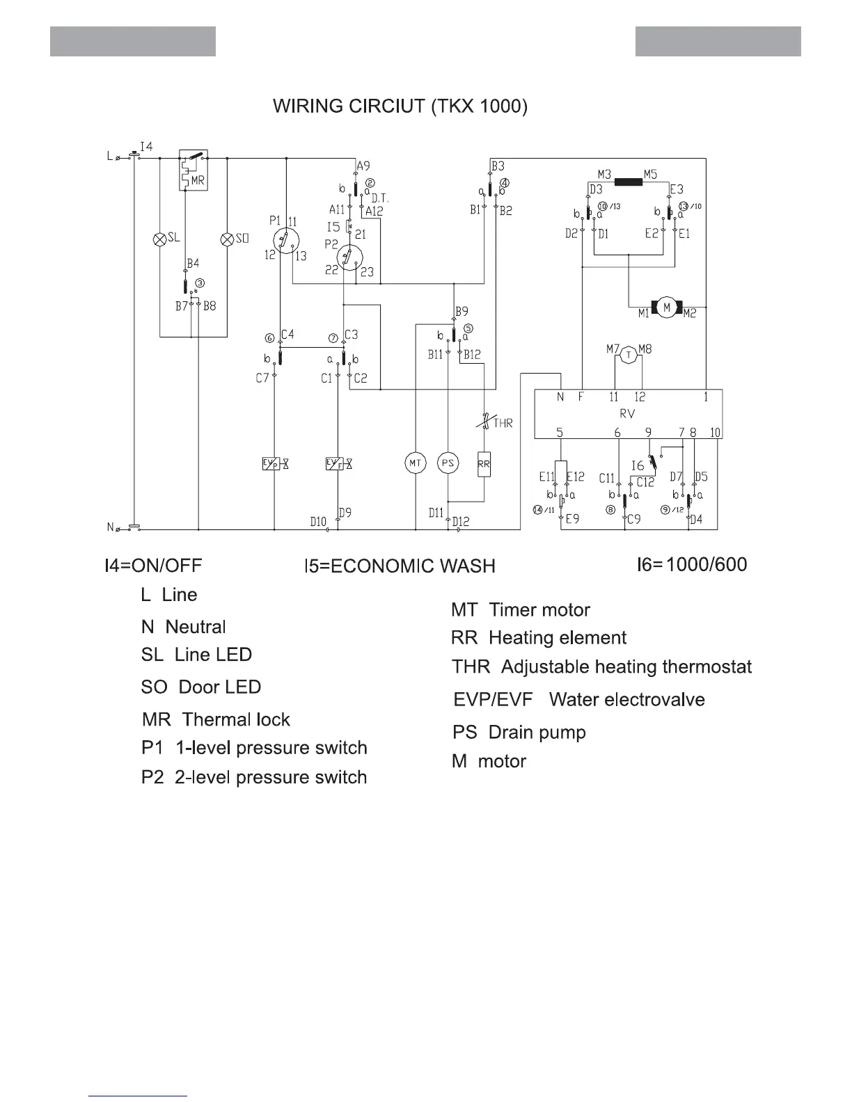
Teka TKX 1000 - Wiring Circuit (TKX 1000)

Teka TKX 1000
22 pages
Print Icon
To Next Page IconTo Next Page
To Next Page IconTo Next Page
To Previous Page IconTo Previous Page
To Previous Page IconTo Previous Page
Loading...
English
English

Related product manuals