EasyManua.ls Logo

Teledyne LLD - Page 7

Teledyne LLD
25 pages
Print Icon
To Next Page IconTo Next Page
To Next Page IconTo Next Page
To Previous Page IconTo Previous Page
To Previous Page IconTo Previous Page
Loading...
Model LLG & LLD Pool and Spa Heater
Page 7
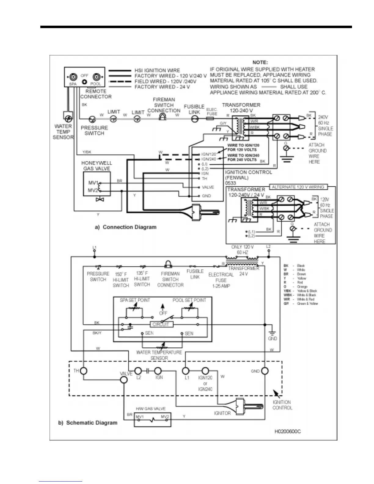
Figure 6. LLD Connection/Schematic Wiring Diagram.

Related product manuals