EasyManua.ls Logo

Tempstar G9MXT - Page 35

Default Icon
58 pages
Print Icon
To Next Page IconTo Next Page
To Next Page IconTo Next Page
To Previous Page IconTo Previous Page
To Previous Page IconTo Previous Page
Loading...
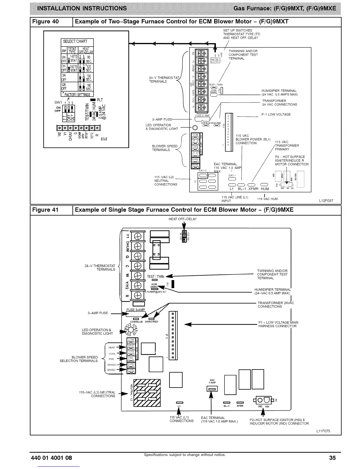
Figure40
Exampleof Two-StageFurnaceControlfor ECM Blower Motor - (F/G)9MXT
SET UP SWITCHES
THERMOSTAT TYPE (TT)
AND HEAT OFF DELAY
SELECTCHART
TSTAT HEAT
SW TYPE OFF-DELAY
0#F 1-STG 2 _ 90
[]STAT Ill Ill SEC,
ON ,,2.-ST6 2 3"120
OFF I1 $TAT i _1 SEC,
ON 2.._ 150
OFF M i SEC.
O#F 2 3 180
mmsEc,
* FACTORYSETTINGS
_ PLT
SWl 1 2 3 z _ o
_1_1o_
o _ _ _ STAT
3 AMP FUSE'-------------
LED OPERATION
& DIAGNOSTIC LIGHT
_,%_L%PEE
115 VAC(L2)
NEUTRAL
CONNECTIONS
,_ . /
_ '1' , TW,NN,N_ANO_OR
_]L._ _J] £ £ _ COMPONENT TEST
_,i* TERMINAL
o=o
4I_._11_.o__:1-1 HUM,D,F,ER TERMINAL
_]_ _==t] _ -- (24 MAC 0.5 AMPS MAX)
_111_11 TRANSFORMER
HI L_ COiNECTION 115 VAC
/;_,_S_RMER
Etf C vTAEcRM1I.0NAALMp / MOTORI CONNECTION
L1 BL-1 XFMR HUM .s_., LO
I I
115 VAC LINE (L1)
115 VAC RUM
INPUT L12F037
Figure 41 1Example of Single Stage Furnace Control for ECM Blower Motor - (F/G)9MXE
HEAT OFF-DELAY
24-V THERMOSTAT
TERMINALS
3-AMPFUSE
LED OPERATION &
DIAGNOSTIC LIGHT
HEAT --
BLOWER SPEED _
SELECTION TERMINALS
115-VAC (L2) NEUTRAL
CONNECTIONS
TEST/TWIN
TWINNING AND/OR
COMPONENTTEST
TERMINAL
HUMIDIFIER TERMINAL
(24-VAC 0.5 AMP MAX
m
13
13
COM/BLUE 24VAC/RED
=
TRANSFORMER 24VAC
CONNECTIONS
I
Pl - LOW VOLTAGE MAIN
HARNESS CONNECTOR
EAC
1 AMP
115 VAC (L1)
CONNECTIONS
BL-1 XFMR IN_IltHS I
EAC TERMINAL
(115 VAC 1.0 AMP MAX.) P2-HOT SURFACE IGNITOR (HSI) &
INDUCER MOTOR (IND) CONNECTOR
Lll F075
440 01 4001 08 Specifications subject to change without notice. 35

Related product manuals