EasyManua.ls Logo

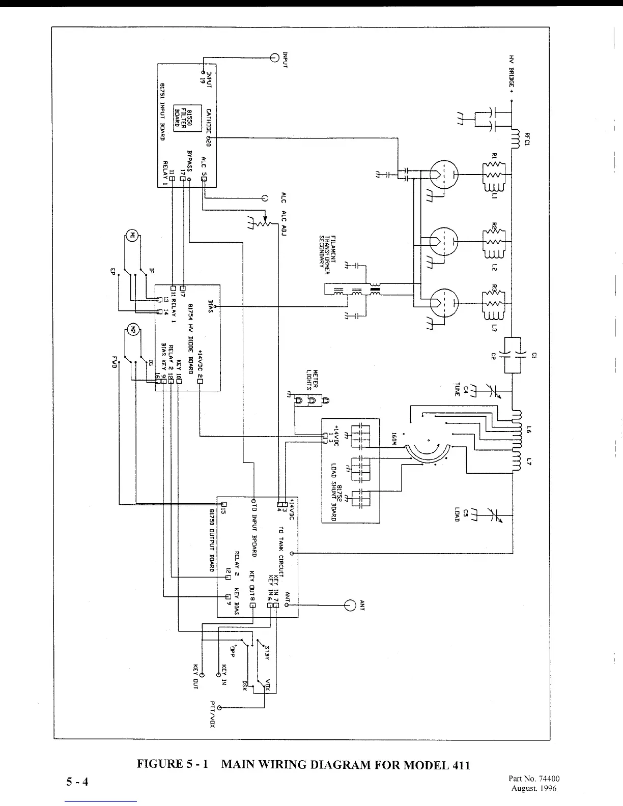
Ten-Tec Centaur 411 - Main Wiring Diagram for Model 411

Default Icon
67 pages
Print Icon
To Next Page IconTo Next Page
To Next Page IconTo Next Page
To Previous Page IconTo Previous Page
To Previous Page IconTo Previous Page
Loading...

Table of Contents

Related product manuals