EasyManua.ls Logo

Tense EM-07 - 18 - Low Voltage Protection Value Change; 19 - High Current Protection Value Change; 20 - Low Current Protection Value Change

Tense EM-07
24 pages
Print Icon
To Next Page IconTo Next Page
To Next Page IconTo Next Page
To Previous Page IconTo Previous Page
To Previous Page IconTo Previous Page
Loading...
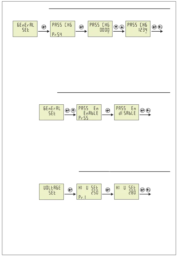
Step 1: Press Menu button and enter password to enter program list. The Voltage SET is displayed when
you enter password and press the Menu button.Press “Up”button until you see the General SET
Step 2: Pr.54 is displayed when you press the “SET” button. Pr.54 is using for changing password. Pr.54 is
deleted from screen when you press the “SET” button.
Step 3: You can chance selected digit(underline) using “Down” button.”Up ”button is used to increase its
value.You can use “SET” button to save new password. if you press “ESC” button, you cannot record your
settings.
15- Changing Password:
Step 1
Step 2 Step 3 Ex.
-17-
Step 1: Press Menu button and enter password to enter program list. The Voltage SET is displayed when you
enter password and press the Menu button.Press “Up”button until you see the General SET
Step 2: Pr.54 is displayed when you press the “SET” button and press “Up” button. You will see Pr.55. It is
using for enable/disable password protection. It is deleted from screen when you press the “SET” button.
Step 3: You can select Disable/Enable to use Up/Down Button. You can use “SET” button to save. if you
press “ESC” button, you cannot record your settings.
16- Password Enable/Disable:
Step 1
Step 3
Step 2
Step 1: Press Menu button and enter password to enter program list. The Voltage SET is displayed when you
enter password and press the Menu button.
Step 2: Pr.1 is displayed when you press the “SET” button. It is using for setting high voltage protection
value. It is deleted from screen when you press the “SET” button.
Step 3: You can increase/decrease value to use Up/Down Button. You can use “SET” button to save. If you
press “ESC” button, you cannot record your settings.
17- High Voltage Protection Value Change:
Step 2 Step 3
Step 1
VV
-18-
18- Low Voltage Protection Value Change:
Step 1
V V
Step 2 Step 3
Step 1: Press Menu button and enter password to enter program list. The Voltage SET is displayed when you
enter password and press the Menu button.
Step 2: Pr.1 is displayed when you press the “SET” button. and press “Up” button. You will see Pr.6. It is
using for setting low voltage protection value. It is deleted from screen when you press the “SET” button.
Step 3: You can increase/decrease value to use Up/Down Button. You can use “SET” button to save. if you
press “ESC” button, you cannot record your settings.
Step 1: Press Menu button and enter password to enter program list. The Voltage SET is displayed when you
enter password and press the Menu button. Press “Up”button until you see the Current SET
Step 2: Pr.20 is displayed when you press the “SET” button. It is using for setting high current protection
value. It is deleted from screen when you press the “SET” button.
Step 3: You can increase/decrease value to use Up/Down Button. You can use “SET” button to save. if you
press “ESC” button, you cannot record your settings.
19- High Current Protection Value Change:
20- Low Current Protection Value Change:
A A
Step 2 Step 3
Step 1
Step 1: Press Menu button and enter password to enter program list. The Voltage SET is displayed when you
enter password and press the Menu button. Press “Up”button until you see the Current SET
Step 2: Pr.20 is displayed when you press the “SET” button. and press “Up” button. You will see Pr.25. It is
using for setting low current protection value. It is deleted from screen when you press the “SET” button.
Step 3: You can increase/decrease value to use Up/Down Button. You can use “SET” button to save. if you
press “ESC” button, you cannot record your settings.
Step 3
Step 2
A A
Step 1