EasyManua.ls Logo

Tense EM-07D - Page 20

Default Icon
24 pages
Print Icon
To Next Page IconTo Next Page
To Next Page IconTo Next Page
To Previous Page IconTo Previous Page
To Previous Page IconTo Previous Page
Loading...
Step 1: Press Menu button and enter password to enter program list. The Voltage SET is displayed when you
enter password and press the Menu button.Press “Up”button until you see the General SET
Step 2: Pr.54 is displayed when you press the “SET” button and press “Up” button. You will see Pr.56. It is
using for enable/disable phase sequence protection. It is deleted from screen when you press the “SET”
button.
Step 3: You can select Disable/Enable to use Up/Down Button. You can use “SET” button to save. If you
press “ESC” button, you cannot record your settings.
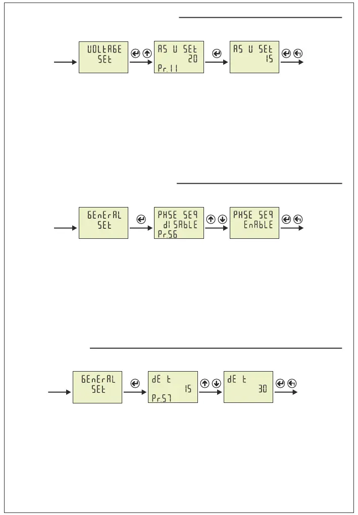
22- Phase Sequence Protection Enable/Disable:
23- Demand Time Set:
Step 1: Press Menu button and enter password to enter program list. The Voltage SET is displayed when you
enter password and press the Menu button.Press “Up”button until you see the General SET
Step 2: Pr.54 is displayed when you press the “SET” button and press “Up” button. You will see Pr.57. It is
using for setting demand time.It is deleted from screen when you press the “SET” button.
Step 3: You can increase/decrease value to use Up/Down Button. You can use “SET” button to save. If you
press “ESC” button, you cannot record your settings.
Step 3
Step 2Step 1
Step 1: Press Menu button and enter password to enter program list. The Voltage SET is displayed when you
enter password and press the Menu button.
Step 2: Pr.1 (HI V SET ) is displayed when you press the “SET” button and press “Up” button. You will see
Pr.11. It is using for setting voltage asymmetry protection value. It is deleted from screen when you press
the “SET” button.
Step 3: You can increase/decrease value to use Up/Down Button. You can use “SET” button to save. if you
press “ESC” button, you cannot record your settings.
21- Voltage Asymmetry Protection Value Change:
Step 1 Step 2 Step 3
% %
-19-
Step 3
Step 2Step 1
24- Quick Setup :
This section describes some of the most commonly used parameters. You can ajdust
your system by apply them. These parameters are High/Low Voltage Protection value
and hysteresis, Voltage Asymmetry protection value, High/Low Current Protection value
and hysteresis, Current transformer ratio, demurrage factor and time.
A
AV
L1
L2
L3
V
V A
Pr.4 is using for setting high voltage protection hysteresis.
It is deleted from screen when you press the “SET” button.
You can increase/decrease value to use Up/Down Button. You
can use “SET” button to save. The figure-35 is displayed when
you press the SET button. Press “Up”button until you see the
Pr.6 (figure-37)
Figure-35
V V
Pr.6 is using for setting low voltage protection. It is deleted
from screen when you press the “SET” button. You can
increase/decrease value to use Up/Down Button. You can use
“SET” button to save. The figure-37 is displayed when you press
the SET button. Press “Up”button until you see the Pr.9
(figure-40)
VV
Figure-37
Pr.9 is using for setting low voltage protection hysteresis.
It is deleted from screen when you press the “SET” button.
You can increase/decrease value to use Up/Down Button.
You can use “SET” button to save. The figure-40 is displayed
when you press the SET button.Press “Up”button until you see
the Pr.11 (figure-42)
V
Figure-40
V
Pr.11 is using for setting voltage asymmetry protection. It is
deleted from screen when you press the “SET” button. You can
increase/decrease value to use Up/Down Button. You can use
“SET” button to save. The figure-42 is displayed when you press
the SET button. Press “ESC” button for back to main menu.
%%
Figure-42
“Voltage SET”is displayed when you pressed the “ESC” button. (Figure-26)
“Current SET”is displayed when you press the “Up” button (Figure-27).
Figure-26
Press Menu button and enter password to enter program list. The Voltage SET is
displayed when you enter password and press the Menu button.Voltage SET menu is
include set of high/low voltage protection and asymmetry setings. Pr.1 is displayed when
you press the “SET” button.
Figure-26
-20-
Pr.1 is using for setting high voltage protection. It is deleted
from screen when you press the “SET” button. You can
increase/decrease value to use Up/Down Button. You can use
“SET” button to save. The figure-32 is displayed when you press
the SET button. .Press “Up”button until you see the Pr.4
(figure-35)
Figure-32
V V

Related product manuals