EasyManua.ls Logo

Triumph TR3 - Page 281

Triumph TR3
422 pages
Print Icon
To Next Page IconTo Next Page
To Next Page IconTo Next Page
To Previous Page IconTo Previous Page
To Previous Page IconTo Previous Page
Loading...
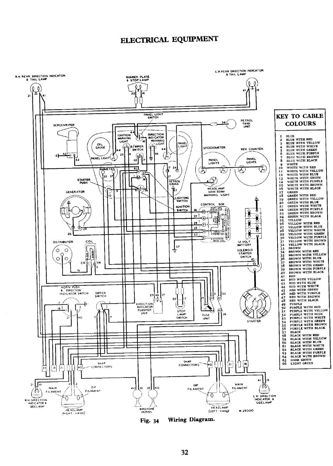
ELECTRICAL
EQUIPMENT
LH
REAR
O(RECTICU
INDLATOR
'
TAIL
LAMP
A
)
41
k
PINEL
LIGHT
SWITCH
KEY
TO
CABLE
Fig.
34
Wiring
Diagram.
COLOURS
1
I
BLUE
3
BLUE
WITH
RW
j
BLUE
WITH YBUOW
4
BLUE
WITH
WIT8
5
BLUB
WITH
GR6W
6
BLUE
WITH
PURPLB
7
BLUE
WITH BROWN
8
BLUE
WlTH
BUCK
9
WHITE
0
WHIT5 WITH
RW
r
wUITE
WITH
YELLOW
17
GREEN
18
GllEEN WlTH
RED
19
GREEN WlTH YBLLOW
7.0
GREEN WITH
BLUQ
21
GREEN
WlTH WHITB
22
GREEN WITH
PUXPLB
23
WSEN WlTH BROWN
zd
GREEN
WITH
BUCK
2
2
1
I
3

Other manuals for Triumph TR3

Related product manuals