EasyManua.ls Logo

VALPRO VP1F-HC - Page 15

Default Icon
31 pages
Print Icon
To Next Page IconTo Next Page
To Next Page IconTo Next Page
To Previous Page IconTo Previous Page
To Previous Page IconTo Previous Page
Loading...
Service and Installation Manual
For warranty service, call 1-888-VALPRO8 / 1-813-502-0300 15
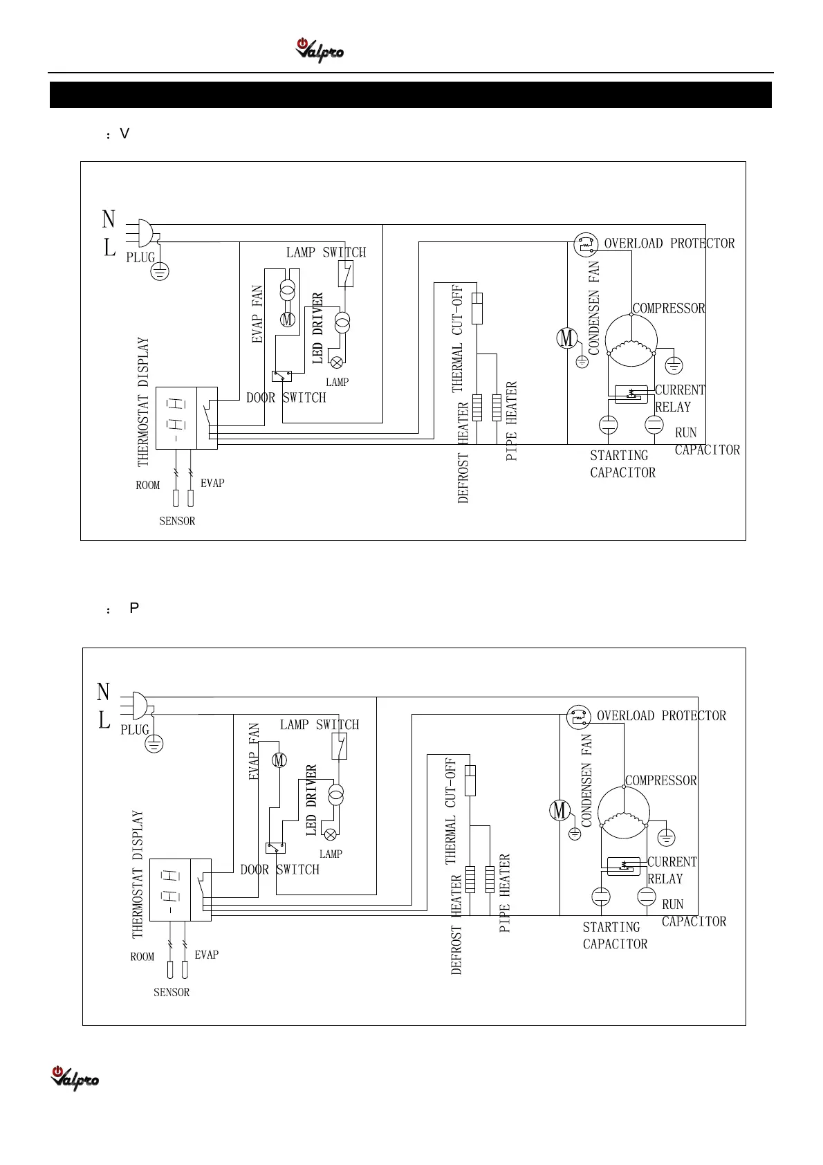
WIRING DIAGRAM
MODEL
VP19F-HC
MODEL
VP1F-HC

Related product manuals