EasyManua.ls Logo

Virtus NERONE GN - Page 89

Virtus NERONE GN
Print Icon
To Next Page IconTo Next Page
To Next Page IconTo Next Page
To Previous Page IconTo Previous Page
To Previous Page IconTo Previous Page
Loading...
IT - EN - F - DE | Appendici | Manuale d’uso e manutenzione
88
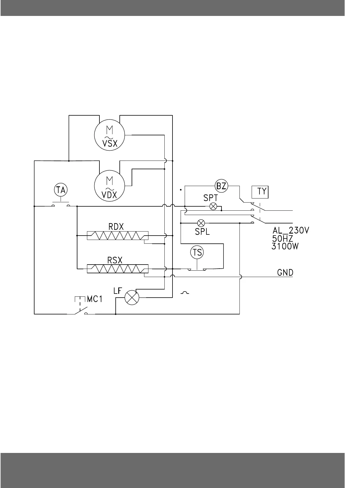
VSX-VDX MOTORI VENTOLE - MOTOR FANS
RD X-RSX RESISTENZE RISCALDAMENTO - HEATERS
M T A TERMOSTATO AMBIENTE - THERMOSTAT
TS TERMOSTATO SICUREZZA - SAFETY THERMOSTAT
MC1 INTERUTTORE PORTA - DOOR SWITCH
LF LUCE INTERNA - INTERNAL LIGHTING
BZ CICALINO FINE TEMPO - END TIME BUZZER
TY TEMPORIZZATORE COTTURA - TIMER COOKING
SPT SPIA RISCALDAMENTO - HEATING LIGHT
SPT SPIA COTTURA - COOKING LIGHT
LEGENDA - LEGEND
APPENDICE - 5
RIEPILOGO SCHEMI ELETTRICI FORNI
OVENS
ELECTRICAL DIAGRAMS
RÉSUMÉ DIAGRAMMES ÉLECTRIQUES
ZUSAMMENFASSUNG SCHALTPLÄNE
CABLEADO DEL HORNO