EasyManua.ls Logo

Whirlpool CF 41 T - Circuit and Wiring Diagram

Whirlpool CF 41 T
5 pages
Print Icon
To Previous Page IconTo Previous Page
To Previous Page IconTo Previous Page
Loading...
SERVICE
Whirlpool Europe CF 41 T 22.04.1999 / Page 5
Customer Service 8549 530 66000 Doc. No: 4812 710 15548
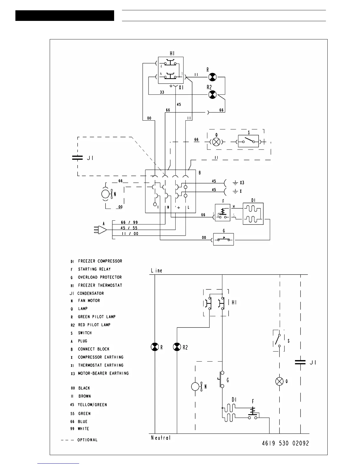
Circuit and Wiring diagram

Related product manuals