EasyManua.ls Logo

Whirlpool GU980SCG - Technical Information

Whirlpool GU980SCG
66 pages
Print Icon
To Next Page IconTo Next Page
To Next Page IconTo Next Page
To Previous Page IconTo Previous Page
To Previous Page IconTo Previous Page
Loading...
34
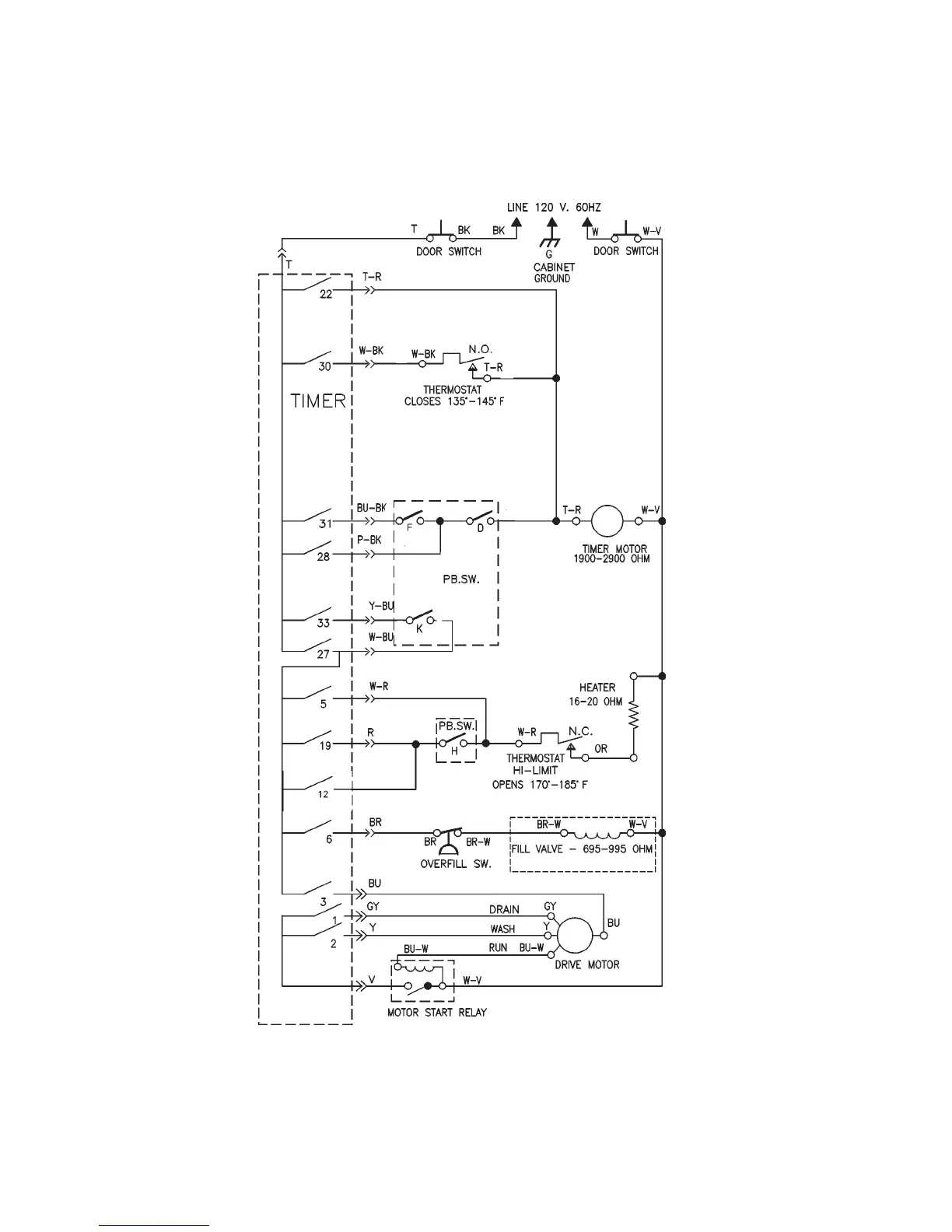
TECHNICAL INFORMATION
Model DU910PFG
Wiring Diagram
SCHEMATIC SHOWN WITH DOOR SWITCHES CLOSED,
ALL CONTACTS OPEN

Table of Contents

Related product manuals