EasyManua.ls Logo

White Rodgers FG9-UP - Page 38

White Rodgers FG9-UP
40 pages
Print Icon
To Next Page IconTo Next Page
To Next Page IconTo Next Page
To Previous Page IconTo Previous Page
To Previous Page IconTo Previous Page
Loading...
035-17477-001 Rev. A (801)
38 Unitary Products Group
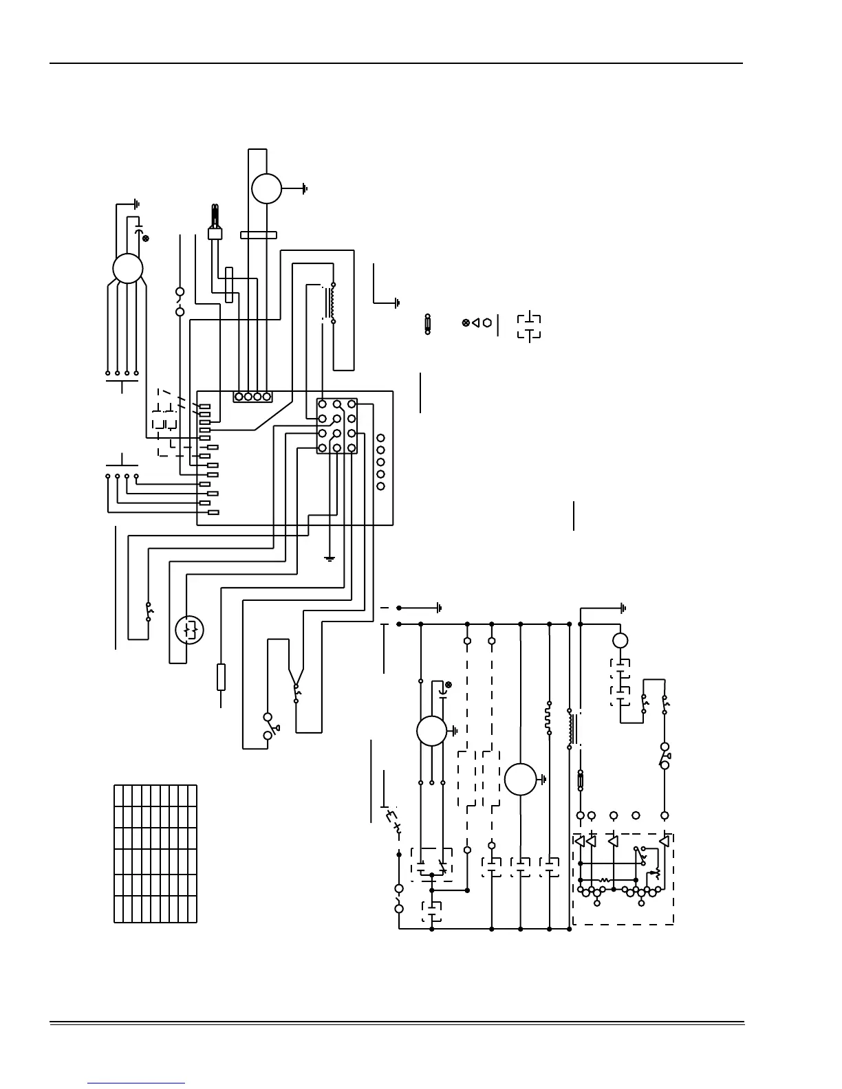
WIRING DIAGRAM - UPFLOW MODELS: P*UR / FG9-UP / G9T-UP
NOTE:
THE FURNACE’S CONTROL SYSTEM REQUIRES CORRECT POLARITY OF THE POWER SUPPLY.
WHT
GRN
GND
GRN
GND
BLK
P4/S4
1
2
3A
CONTROL BOARD
RELAY CONTACTS ON IGNITION
REDBLUBLKBLK*
REDBLUBLKBLK*
REDBLUBLKBLK*
REDBLUBLKBLK*
REDYELBLUBLK
REDYELBLUBLK
---
2000
140
2000
120
2000
100
1600
080
1000
060
1000
040
100
080
REDBLUBLK1400
RED
NO
ROS1
BLOWER SPEED CHART
6. MOTORS ARE INHERENTLY PROTECTED.
5. PROVIDE DISCONNECTS FOR ALL POWER SUPPLIES.
4. ALL REPLACEMENT COMPONENTS MUST BE PROPERLY GROUNDED.
3. CONNECTORS SUITABLE FOR COPPER CONDUCTORS ONLY.
TEMPERATURE RATING OF AT LEAST 221ßF (105ßC).
REPLACED, IT MUST BE REPLACED WITH WIRING MATERIAL HAVING A
2. IF ANY OF THE ORIGINAL WIRE AS SUPPLIED WITH THE FURNACE MUST BE
(C) LOCAL OR CITY CODES.
(B) CANADIAN ELEC. CODE (CEC) AND/OR
1. ALL FIELD WIRING PER: (A) NATIONAL ELEC. CODE (NEC) AND/OR
FIELD CONNECTION
HUM
HUM
EAC
EAC
EAC
HUMIDIFIER
RELAY
HUMIDIFIER
RELAY
HEAT/COOL
BLOWER
MOTOR
HEAT
COOL
1RC
90+ UPFLOW FURNACE
RELAYS
GAS VALVE
RELAY
VENTOR
RELAY
IGNITER
GV
GND
DOOR SWITCH
N.O.SW
ELEMENTARY DIAGRAM
POWER SUPPLY 115-1-60
SEE NOTE 1
GND
DS
C
NO
LS1
C
1LP
COM120V
24V SEC
PRI
1T (40VA)
Y
W
R
G
C
VENTOR
MOTOR
IGN
R
HEAT/COOL THERMOSTAT
G
ON
AUTO
Y
COOL
HEAT
OFF
W
NOTES:
LEGEND
ROS1 ROLL OUT SWITCH
LS1 PRIMARY LIMIT SWITCH
MOTOR
P4/S4 2 PIN PLUG & SOCKET AT INDUCER
IGNITOR
P3/S3 2 PIN PLUG & SOCKET AT HOT SURFACE
CONTROL BOARD
P2/S2 4 PIN PLUG & SOCKET ON IGNITION
CONTROL BOARD
P1/S1 12 PIN PLUG & SOCKET ON IGNITION
IGN HOT SURFACE IGNITOR
GV GAS VALVE
DS DISCONNECT SWITCH
- CAUTION -
OPEN ALL DISCONNECTS BEFORE
SERVICING THIS UNIT
1T TRANSFORMER, 40VA
1RC RUN CAPACITOR
1LP PRESSURE SW, BURNER BOX/VENTOR
IDENTIFIED RUN CAPACITOR
24V CONNECTION ROOM THERMOSTAT
FACTORY WIRING AND DEVICES
----- FIELD WIRING AND DEVICES
JUMPERED.
AND COOL TERMINALS
* UNITS SHIPPED WITH HEAT
BLU
BLKBLK*
PARKPARKHEATCOOL
1200
CFM
INPUT
035-17474-000A
FUSE
GND
GRN
FURNACE CONTROL
CONNECTION DIAGRAM
HUM
EAC
BLOWER SPEED
FOR DESIRED
SEE CHART
IGNITER
HOT SURFACE
WHT
WHT
BRN
BLK
12
P3/S3
BRN
ROS1
BRN
NEUT.
115VAC
115V
COM
24V SEC
PRI
115VAC
N.O.SW
DOOR
LINE
C
NO
BLK
VENTOR
MOTOR
RED (LOW)
MOTOR
BLOWER
WHT (NEUT)
BLU (MED/MED HI)
BRN
1RC
BRN
BLK (HI)
P2/S2
4
3
2
1
WHT
WHT
BLK
BLK
YEL
BLK
PRP
LS1
NO
1LP
C
2
1
BLU
BLU
SENSOR
FLAME
GND
GRN
YEL
BLK
RED
VALVE
GAS
BLK
WHT
P1/S1
1
2
3
9
8
7
6
5
10
11
12
XFMR
L1
PARK
PARK
HUM
HEAT
COOL
EAC
NEUTRALS
4
YWRGC
WHT
YEL (MED LOW)

Related product manuals