EasyManua.ls Logo

WITTUR EBRA20 - Rescuing Trapped Passengers

WITTUR EBRA20
23 pages
Print Icon
To Next Page IconTo Next Page
To Next Page IconTo Next Page
To Previous Page IconTo Previous Page
To Previous Page IconTo Previous Page
Loading...
Blatt/
sheet
D7AJMGB.018
Datum/
date
23.05.2002
Stand/
version
B-24.05.2005
Geprüft/
approved
WAT/MZE
THE LMC LIFTCOMPONENTS MANUFACTURING AND COMMERCE COMPANY
Änderungen vorbehalten! Subject to change without notice!
Braking System EBRA20
Operating instruction
6.5 Rescuing trapped passengers
Rescuing trapped passengers in exceptional situa-
tions is somewhat different in elevators where
EBRA20 is used, than it is in traditional traction
elevators without any ascending car overspeed
protection.
The main difference is, that the EBRA20 is an inde-
pendent brake which is released in overspeed situ-
ations and reset separately by the OSG switch and
its own reset button.
Rescuing trapped passengers might become neces-
sary under the following conditions where EBRA20
is actuated and braking and the elevator car can-
not be moved following the standard procedures
given for elevators without this additional brake.
ALWAYS, check first has the OSG switch
been operated i.e. has the car run over-
speed.
(1) Power ON and the OSG switch has been
switched OFF. The car has run overspeed (refer
to chapter 6.5.1)
(2) Power OFF, but the OSG switch has not been
switched OFF (refer to chapter 6.5.2)
(3) Car cannot be moved following 1 and 2
(Power OFF) and the OSG switch has been
switched OFF. (Two or more independent fail-
ures at the same time, UNEXPECTED) (refer to
chapter 6.5.3)
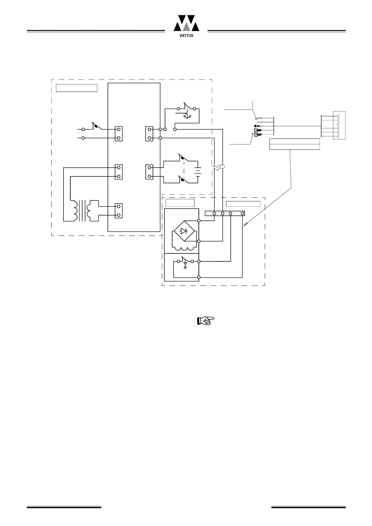
Travelling cable
Fuse
X1
L
N
X2
L1
N1
X5
+
-
COIL
X6
+
-
X3
N
L
UVAC
BAT.
BN
BU
BK
WH-BK
24 V
+
OSG Switch
30VAC
bB
230 VAC
6A
220/30 VAC
50W
A
a
Connection box
Control
electronics
Machine room
Car roof
Fuse
~
N
For safety
Circuit contact
Cable from Brake to
car roof terminal box
WH-BK
For coil
GN-YE
WH-BK
BK
BU
BN
GN-YE
BK
BU
BN
4
5
6
S07VV-R5G0.75
1
2
3
~
+
~
-
L
Guide rail
brake
Lift safety
circuit
Switching the power OFF for X1
Outputs:
X2: 0 V; X3: 0 V; X5: ~24 V DC
(0V with no battery);
X6: ~24 VDC (0V with no battery)