EasyManua.ls Logo

Yamatake STR929 - Calibrating Output Signals; Figure 7-4 Connection for Calibration

Default Icon
256 pages
Print Icon
To Next Page IconTo Next Page
To Next Page IconTo Next Page
To Previous Page IconTo Previous Page
To Previous Page IconTo Previous Page
Loading...
Yamatake Corporation Maintenance and Troubleshooting
ST3000 Smart Transmitter Series 900 Electronic Differential Pressure/Pressure Transmitter 7-19
7-4-2 :Calibrating Output Signals
7-4-2-1 Before You Start
Output signal calibration (adjustment of the D/A conversion unit) is unnecessary
under ordinary operating conditions. Normally, this work is performed by an autho-
rized service provider of Yamatake. For end-users who must perform this work, pre-
pare the following equipment in advance:
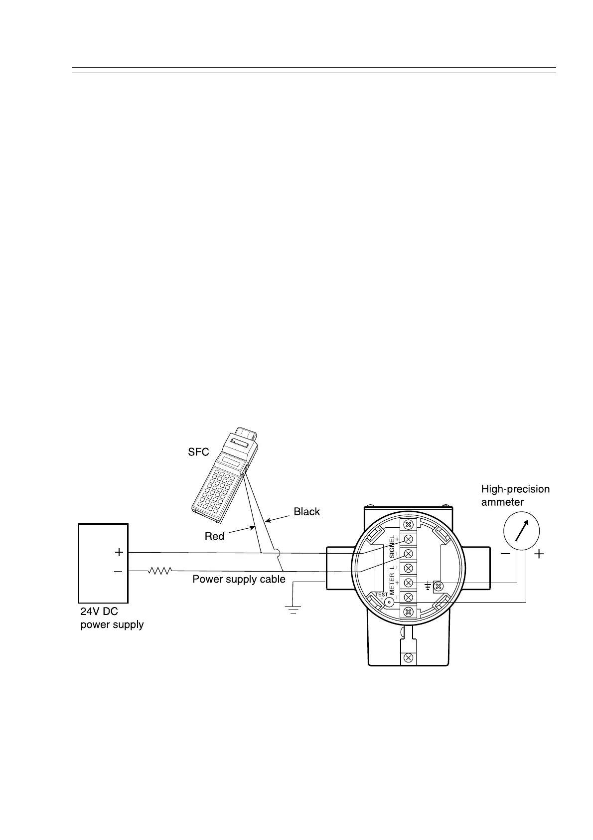
Equipment
High-precision ammeter with accuracy of 0.03% FS or higher
Resistor with a resistance of 250 ±0.005%
SFC
Set-up
Refer to Figure 7-4. Connect the SFC and an ammeter.
Refer to 3.2.1 Starting Communications. Check to ensure proper wiring. Check that
the SFC and the transmitter are in the normal communication status.
Figure 7-4 Connection for Calibration.

Table of Contents

Related product manuals