EasyManua.ls Logo

Yanmar SD20 - Page 64

Yanmar SD20
86 pages
Print Icon
To Next Page IconTo Next Page
To Next Page IconTo Next Page
To Previous Page IconTo Previous Page
To Previous Page IconTo Previous Page
Loading...
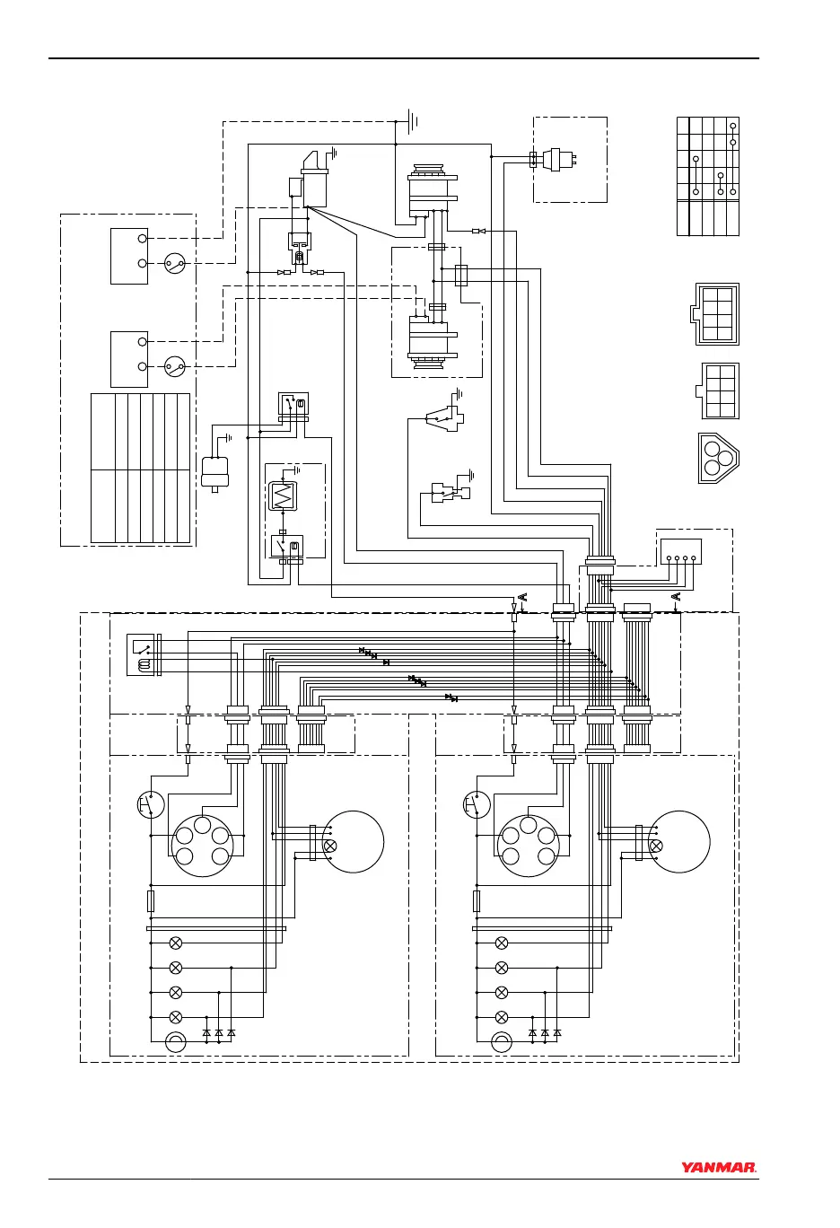
4JH4-TE with B x B Type Panel
-
+
S
B
L
E
LB
RB
YW
WL
O
YG
R
3L
12V
1
3
2
L=1+2+3(m)
Allowable length by
cross sectional area
of battery cable
10R
10B
B
2R
WBr
2B
5R
B
L
E
LB
RB
R
LB
RB
5R
B
Y
-
+
12V
1
3
2
R
P
-
+
3R
+
-
B
L
YG
RB
section of cable
Allowable length
(mm
2
)
15(mm
2
)
< 0.86(m)
20(mm
2
)
< 1.3(m)
< 2.3(m)
30(mm
2
)
40(mm
2
)
< 2.8(m)
< 3.5(m)
50(mm
2
)
2W
2R
60(mm
2
)
< 4.1(m)
G1
+
-
P
G2
30
L
L
R
O
B
YW WL YG LB
R
L
L
R
O
B
YW WL YG LB
G1G2
30
17 AC
W
17
AC
W
P
3W
3L
3R
YW
RB
WL
LB O
WG
B
YG
WB
YB
GB
YR
GR
WR
G
Y
G2
17
GLOW
OFF
ON
START
Key switch
30
AC
G1
WBr
WBr
W/Y
3R
B
1
2
3
10
11
12
15
15 17
18
16
19
20 20
21
22
23
24
25
26
28
29
24
30 30
31
32
33
27
16
13
4 5 6 7 8
9
2
3
10
11
12
14
4 5 6 7 8
9
008433-00E
0004506
Figure 3
SYSTEM DIAGRAMS
60 SD Operation Manual
© 2009 Yanmar Marine International

Related product manuals