EasyManua.ls Logo

Yanmar SD20 - Page 74

Yanmar SD20
86 pages
Print Icon
To Next Page IconTo Next Page
To Next Page IconTo Next Page
To Previous Page IconTo Previous Page
To Previous Page IconTo Previous Page
Loading...
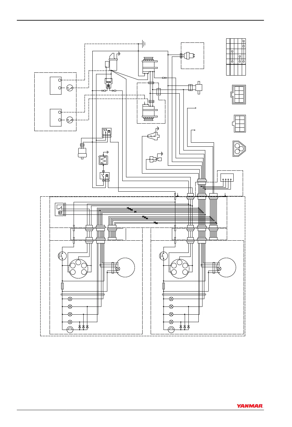
B-Type Instrument Panel for 4JH4AE
3W
3L
3R
YW
RB
WL
LB O
WG
B
YG
WB
YB
GB
G
YR
GR
WR
Y
G2
17
GLOW
OFF
ON
START
30
AC
G1
-
+
S
B
L
E
3R
LB
RB
YW
WL
O
YG
Earth bolt
Wire
harness
R
Wire harness
for sub panel
Option
3L
12V
1
3
2
Battery switch
Procured by customer
Instrument panel (sub station) (Option)
10R
10B
B
2B
2R
WBr
2B
5R
+
-
B
L
E
LB
RB
R
LB
RB
Option
Relay
W/Y
B
5R
B
Y
-
+
12V
1
3
2
R
WBr
P-
+
Wire
harness
3R
Alarm lamps
Fuse(3A)
Alarm lamps
+
-
B
A
A
L
YG
RB
only for sail drive
only for sail drive
2W
2R
diodes
Instrument panel (main station) (Option)
G1
+
- P
G2
30
WBr
diodes
L
L
R
O
B
YW WL YG LB
R
L
L
R
O
B
YW WL YG LB
G1G2
30
17
AC
W
17
AC
W
R
P
B
(4JH4AE only)
4
5 6 7 8
10
2
1
3
9
14
15 16 17 18
12
11
13
31
3332
22
21
26
27
28
29
30
36
23
24
25
0004594
Figure 8
SYSTEM DIAGRAMS
70 SD Operation Manual
© 2009 Yanmar Marine International

Related product manuals