EasyManua.ls Logo

Yanmar SD20 - Page 78

Yanmar SD20
86 pages
Print Icon
To Next Page IconTo Next Page
To Next Page IconTo Next Page
To Previous Page IconTo Previous Page
To Previous Page IconTo Previous Page
Loading...
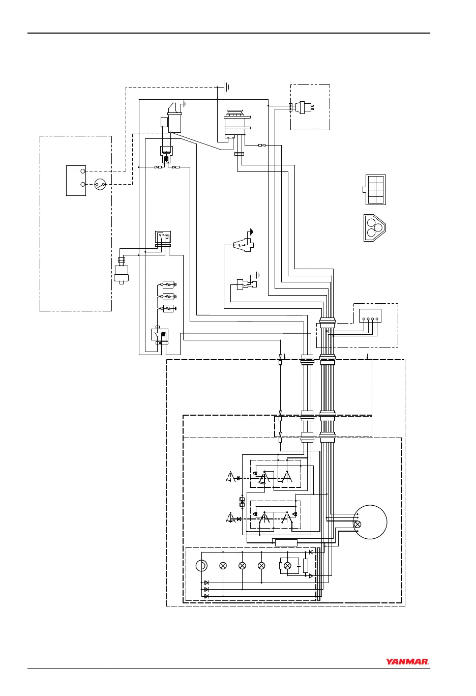
2YM15, 3YM20, 3YM30 - B (Keyless) - Type Instrument Panel (optional)
026375-00X
(18)
(19)
(25)
(26)
(30)
(29)
(31)
(32)
(20)
(28)(27)
(24)
(17)
(13)
(14)
(15) (16)
(7)
(8)
(6)
(5)
(4)
(3)
(2)
(1)
(9) (10)
(11)
(12)
(12)
(22)
(21)
(23)
-
+
S
B
L
E
3R
0.85LB
0.85RB
0.85YW
0.85WL
0.85 O
0.85YG
R
2L
12V
1
3
2
10R
10B
0.85B
2B
2R
WBr
2B
5R
+
-
W/Y
B
3BR
B
Y
+
-
B
L
YG
RB
2W
2B
2B
5R
2W
2B
0.85B
119717
119247-77100
120270
-77511
128990
-77910
-77800
0.85WBr
2R
A
A
3R 3W
Y
W WL
WG B
R
B LB
O YG
3L
+
-
P
O
0
0
47Ω/3W
1N4007
L
WBr
W
R
L
YW
R
B
YW
WL
YG
LB
RB
RB
RB
B
B
RB
II
II
I
I
Figure 10
SYSTEM DIAGRAMS
74 SD Operation Manual
© 2009 Yanmar Marine International

Related product manuals