EasyManua.ls Logo

ABB REF 545 - Analogue output configuration example

ABB REF 545
118 pages
Print Icon
To Next Page IconTo Next Page
To Next Page IconTo Next Page
To Previous Page IconTo Previous Page
To Previous Page IconTo Previous Page
Loading...
56
1MRS750527-MUM
)HHGHU7HUPLQDO
Technical Reference Manual, General
5()B
the Output range parameter. The transition of the AO#IV state may also generate
an event. Event generation is controlled by the Event mask parameter found in the
menu Configuration/RTD1.
The output behaviour when the value attribute is outside the defined limits is as
follows:
Note that the output is also forced to 0 mA on the 4..20 mA range when the value is
below the low limit. This behavior can be used to indicate a fault to the receiver.
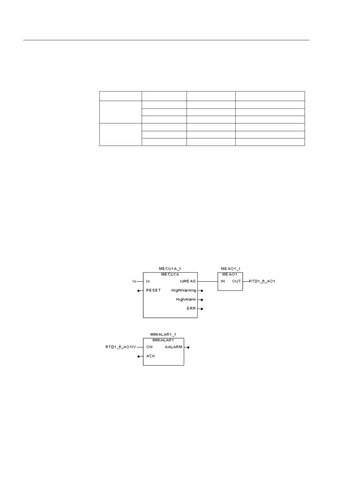
 $QDORJXHRXWSXWFRQILJXUDWLRQH[DPSOH
The analogue outputs are supported in the Relay Configuration Tool by the
MEAO1...MEAO4 analogue output function blocks. As an example, to display the
measured value of neutral current on an analogue gauge, the neutral current
measurement block MECU1A is connected to MEAO1, which in turn is connected
to the RTD1_6_AO1 global variable. The output invalid signal RTD1_6_AO1IV is
connected to the MMIALAR1 function block to achieve a visual indication of a
fault. The MEAO# function blocks contain the parameters necessary for scaling the
measured value to fit the selected output range. The MEAO# function blocks also
limit the output change frequency to achieve a tolerable system load.
)LJ $QDORJXHRXWSXWFRQILJXUDWLRQH[DPSOH
2XWSXWUDQJH 9DOXHRI$2 2XWSXWFXUUHQW ,QYDOLGLW\DWWULEXWH$2,9
0...20 mA >20 20 mA TRUE
0..20 0...20 mA FALSE
<0 0 mA TRUE
4...20 mA >20 20 mA TRUE
4...20 4...20 mA FALSE
<4 0 mA TRUE

Table of Contents

Other manuals for ABB REF 545

Related product manuals