EasyManua.ls Logo

Acson AWM 07G - Troubleshooting; Error Code; Fault Condition

Acson AWM 07G
167 pages
Print Icon
To Next Page IconTo Next Page
To Next Page IconTo Next Page
To Previous Page IconTo Previous Page
To Previous Page IconTo Previous Page
Loading...
116
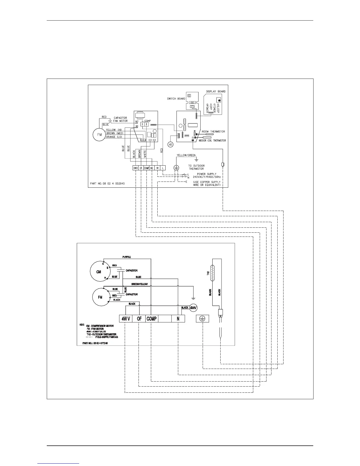
AWM-G-2009 Wiring Diagram
Heat Pump
Indoor Unit Outdoor Unit
Model: AWM 301R Model: ALC 28CR
A5WM 301R A5LC 28CR

Related product manuals