EasyManua.ls Logo

Acson AWM 07G - Page 118

Acson AWM 07G
167 pages
Print Icon
To Next Page IconTo Next Page
To Next Page IconTo Next Page
To Previous Page IconTo Previous Page
To Previous Page IconTo Previous Page
Loading...
115
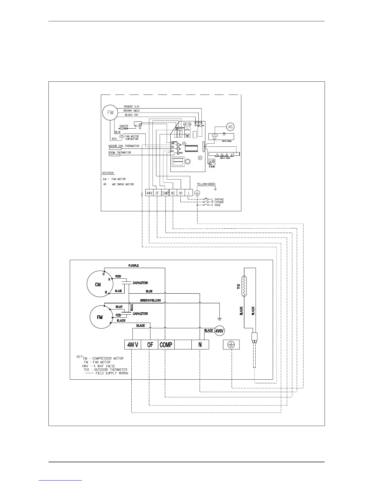
Wiring Diagram AWM-G-2009
Heat Pump
Indoor Unit Outdoor Unit
Model: AWM 20/25GR Model: ALC 20/25CR
A5WM 20/25GR A5LC 20/25CR

Related product manuals