EasyManua.ls Logo

Acson AWM 07G - Service and Maintenance; Indoor Models Maintenance

Acson AWM 07G
167 pages
Print Icon
To Next Page IconTo Next Page
To Next Page IconTo Next Page
To Previous Page IconTo Previous Page
To Previous Page IconTo Previous Page
Loading...
114
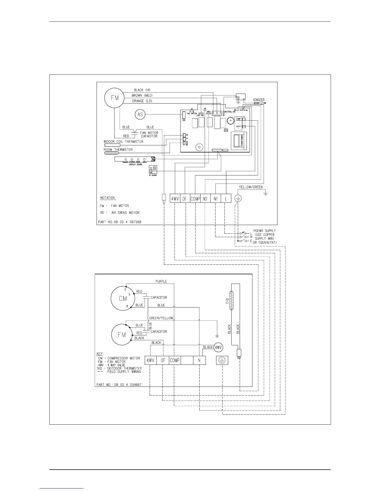
AWM-G-2009 Wiring Diagram
Heat Pump
Indoor Unit Outdoor Unit
Model: AWM 15GR Model: ALC 15CR

Related product manuals