EasyManua.ls Logo

AEA CK-2 - Schematic

AEA CK-2
20 pages
Print Icon
To Next Page IconTo Next Page
To Next Page IconTo Next Page
To Previous Page IconTo Previous Page
To Previous Page IconTo Previous Page
Loading...
15
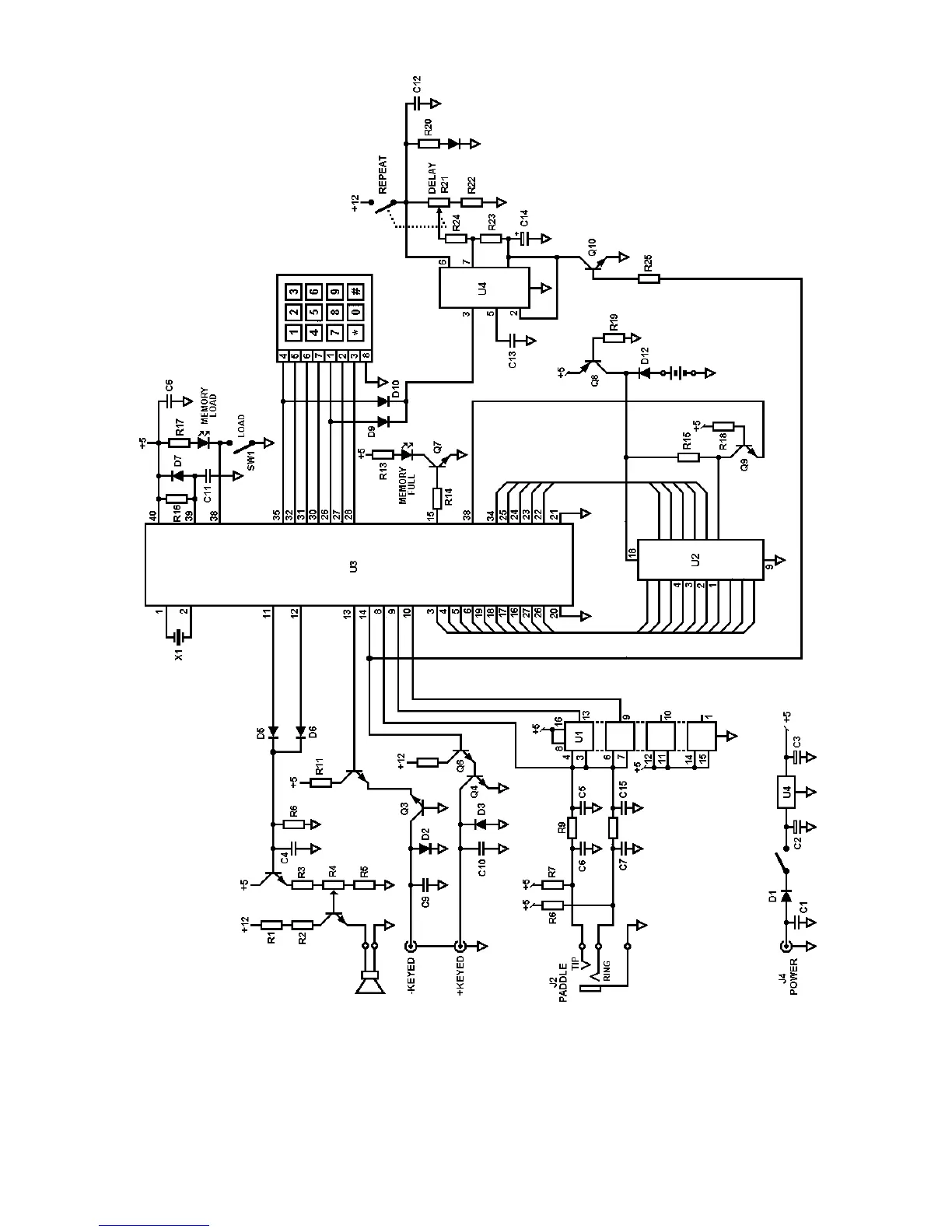
DISABLE CW SIDETONE OR KEYPAD FEEDBACK TONE.
If diode D1 is removed, the CW
sidetone is disabled. It is recommended that one end of the diode be clipped and the diode be
pushed away from the lead. Diode D2 supplies the keypad feedback tone and may be disabled in
the same manner.
The Tune warning tone is supplied by both D1 and D2.