EasyManua.ls Logo

AERMEC EXW 120 - Exw070 - CX 070; 0707; Exw090 - CX 090; 0907; Exw120 - CX 120; 1207; Exw070 H - CX 070 H

AERMEC EXW 120
12 pages
Print Icon
To Next Page IconTo Next Page
To Next Page IconTo Next Page
To Previous Page IconTo Previous Page
To Previous Page IconTo Previous Page
Loading...
11
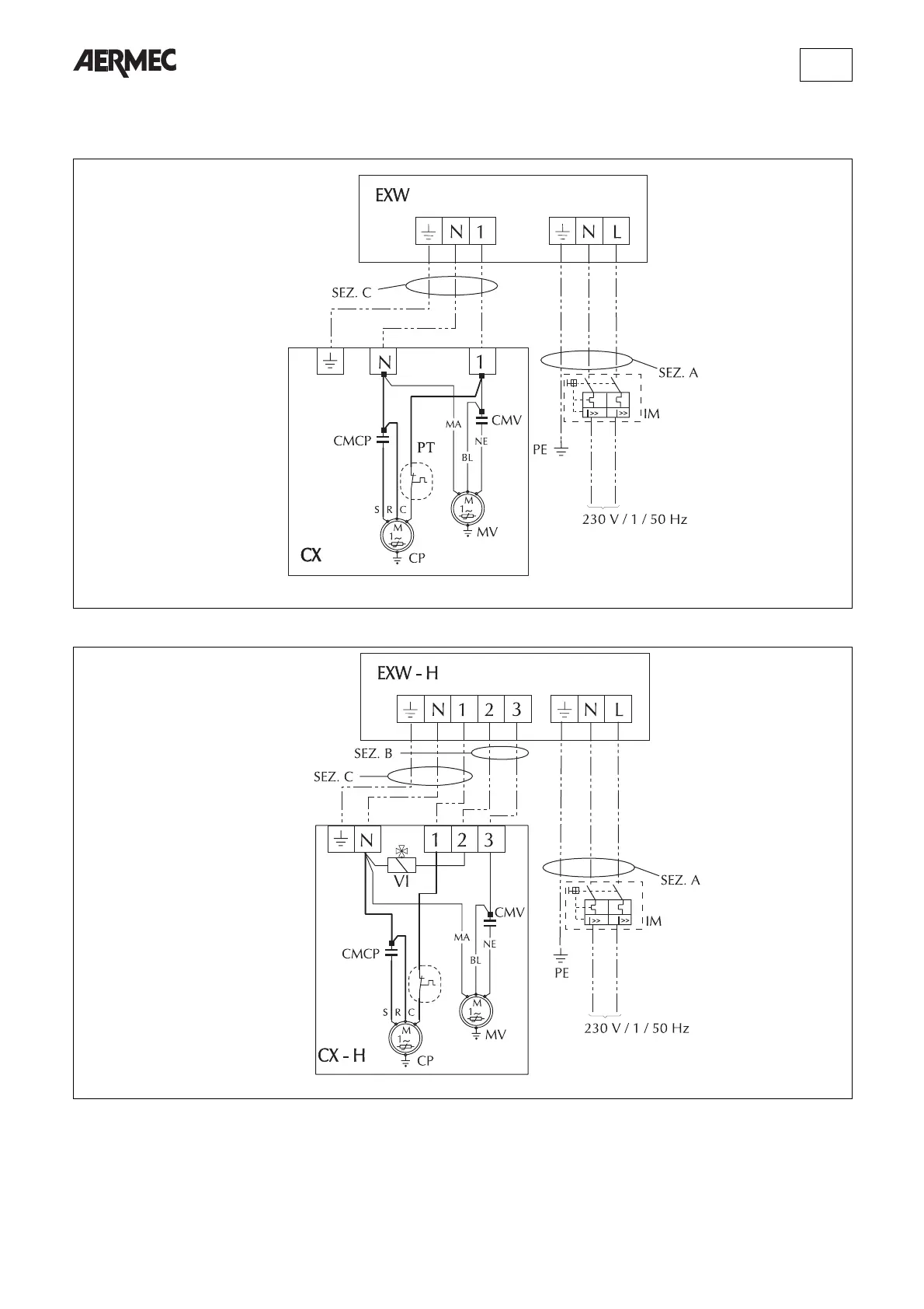
EXW070 - CX 070 / 0707
EXW090 - CX 090 / 0907
EXW120 - CX 120 / 1207
EXW070H - CX 070H
EXW090H - CX 090H
EXW120H - CX 120H
Gli schemi elettrici sono soggetti ad aggiornamento; è opportuno fare riferimento allo schema elettrico allegato all'apparecchio.
Wiring diagrams may change for updating. It is therefore necessary to refer always to the wiring diagram inside the units.
Les schémas électriques peuvent être modifies en conséquence des mises à jour. Il faut toujours se référer aux schémas électriques dans les appareils.
Die Schaltschemas können geändert werden; es empfiehlt sich immer auf das mit dem Gerät verpackte El. Schaltschema zu beziehen.

Related product manuals