EasyManua.ls Logo

Air Quality Engineering AutoClean - Page 13

Default Icon
27 pages
Print Icon
To Next Page IconTo Next Page
To Next Page IconTo Next Page
To Previous Page IconTo Previous Page
To Previous Page IconTo Previous Page
Loading...
13
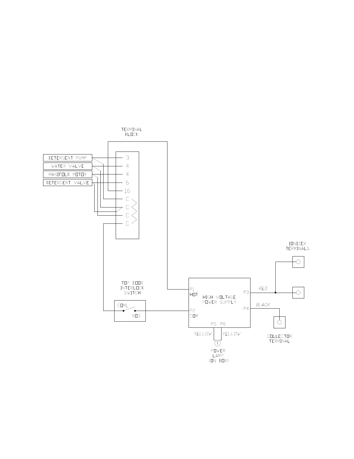
ELECTRICAL INSTALLATION
All wiring must comply with applicable local
codes and ordinances. The power supply to the
AutoClean air cleaner must be 120V or 240V, 60
Hz, or 220-240V, 50 Hz. Refer to the AutoClean
nameplate for the proper voltage for your air
cleaner. Use color-coded wires and attach all
connections with solderless connectors or to the
screw type terminals.
Follow figures 10, 11 12, and 13 for making all
the appropriate electrical connections.
Figures 10 and 11 are of the internal wiring
diagrams for each unit.
Figures 12 and 13 are of the total wiring
diagrams for the units. Notice the three boxes
surrounding the Unit, Timer, and HVAC system.
All wires that appear outside of these boxes
need to be added by the installer.
FIGURE 10 – INTERNAL WIRING SCHEMATIC FOR AUTOCLEAN 2000 AND 4000

Related product manuals