EasyManua.ls Logo

AIREDALE LogiCool LCC20 - Pump Packages (Optional Extras)

AIREDALE LogiCool LCC20
38 pages
Print Icon
To Next Page IconTo Next Page
To Next Page IconTo Next Page
To Previous Page IconTo Previous Page
To Previous Page IconTo Previous Page
Loading...
Chillers
34
Chillers
Technical Manual : 6521355 V1.14.0 11/2016
Installation Data
PUMPS
Pump Statement
When installing circulating water pumps or equipment containing them, the following rules
should be applied:
Ensure the system is filled with liquid then vented and the pump primed with water
before running the pump, this is required because the pumped liquid cools the pump
bearings and mechanical seal faces
To avoid cavitation the NPSH (Net Positive Suction Head) incorporating a safety
margin of 0.5m head must be available at the pump inlet during operation
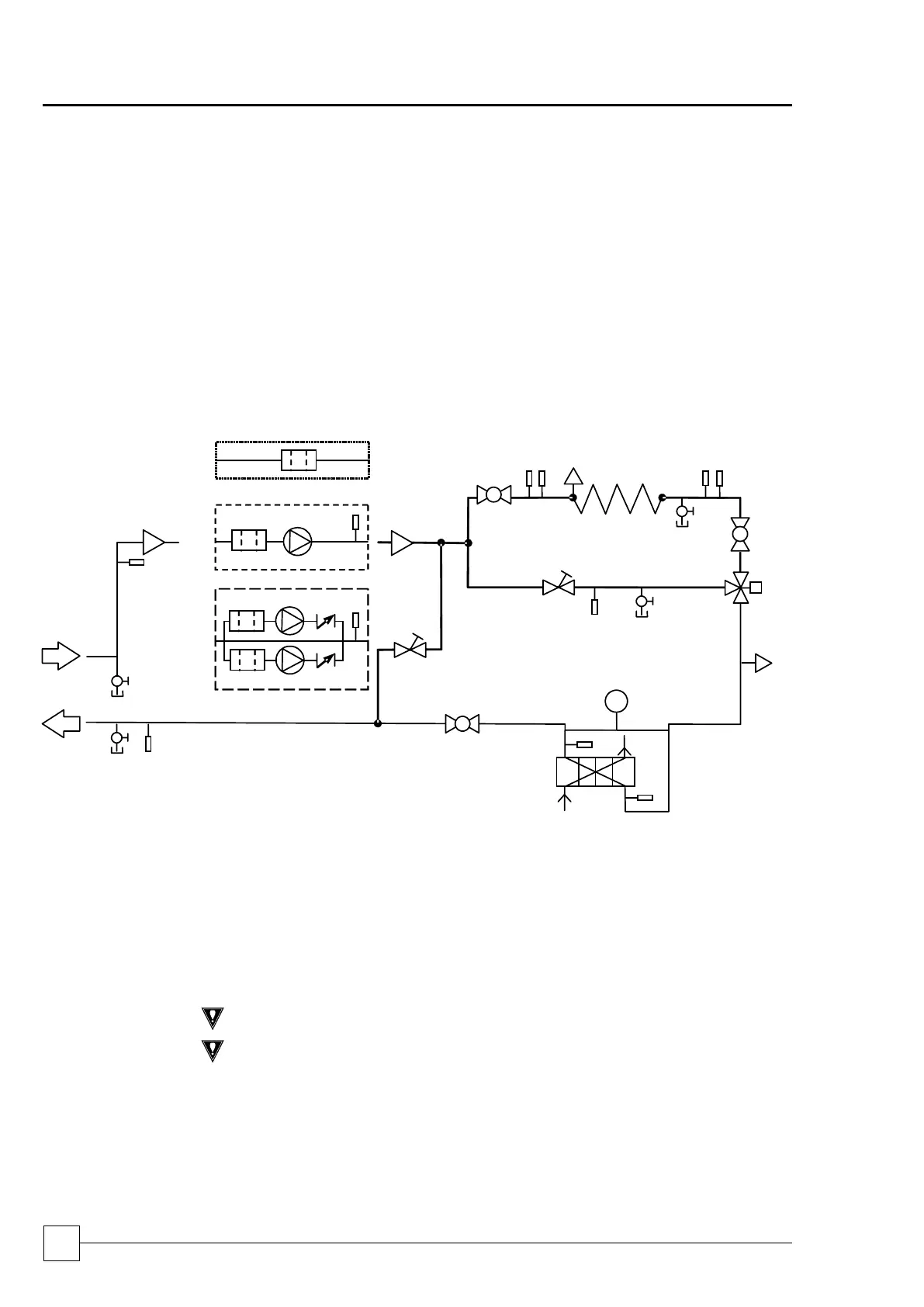
PUMP PACKAGES (OPTIONAL EXTRAS)
Flow Schemes:
A Standard Unit - No Pump
B Single Head Pump
C Run/Standby Pump
1 Filter Ball Valve
8 Differential Pressure Transducer
2 Pump
9 Auto Air Vent
3 Non Return Valve
10 Mixing Valve
4 Water Supply & Return
11 DRV (Flushing Bypass)
5 Drain
12 Binder Points
6 Ball Valve
13 Free Cooling Coil
7 Plate Evaporator
Interlocks & Protection
Always electrically interlock the operation of the chiller with the pump controls for
safety reasons.
CAUTION
Failure to will invalidate the chiller warranty.
CAUTION
Do not rely solely on the BMS to protect the chiller against low flow conditions.
An evaporator pump interlock MUST be directly wired to the chiller, to
Interconnecting Wiring, on page 35.
PT
1
A
4
5
6
7
8
12
11
13
9
2
3
10
B
C

Related product manuals