EasyManua.ls Logo

Akai GXC-750

Akai GXC-750
60 pages
To Next Page IconTo Next Page
To Next Page IconTo Next Page
To Previous Page IconTo Previous Page
To Previous Page IconTo Previous Page
Loading...
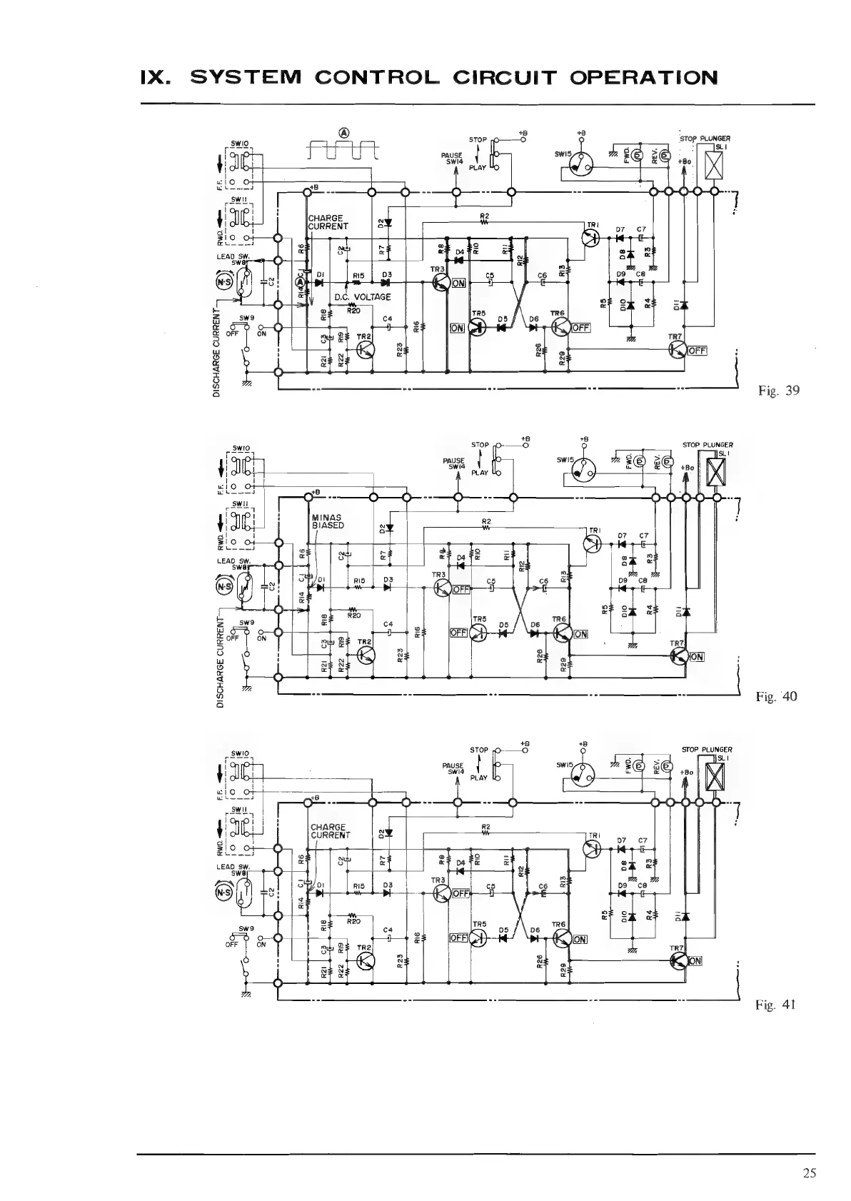
IX.
SYSTEM
CONTROL
CIRCUIT
OPERATION
®
+8 +8
;
STOP
STOP
PLUNGER
s
SLI
ba!
12
Io
al
a
iil
Seed
10
Bia
baa
WO
(o
ee
ig
778
Swto
STOP
O-——O
STOP
PLUNGER
sue,
a
Js
I
PAUSE
swis
7.
>
K
{
J
P
i
Swi
=
id
+Bo
NI
|
1
/\
|
|
wl
OF
\
wi
DISCHARGE
CURRENT-
8
Om
--
hie
pt
2
:
8
4
©
O
—()=3
OO
O
_w
|
!
:
MINAS
A
4
JG:
i
BIASED
«
Re
-
I
Zio
of
—O
ie
4
4
to
aided
©
=I
pea
af
a
To
=
|
ey
rs)
a
ae
r
a
ome
i
é
ag
Fy
4a
(9
oor
nis
|
D3
TRS
65
ce
po
ca
)
fj
met
|e
Kom
:
Qa
0
@Q
sw9
e
DISCHARGE
CURRENT
O
ee
a
R22
Le
"f
Cro
fete)
cL
Ee)
EY)
m
z
5
©
a
8
.e)
Oo
=
a
2
&
a
OY
&
as
8
N
0
at
«
25

Related product manuals