EasyManua.ls Logo

Alpha Boilers SY24 - Wiring Diagrams; Illustrated Wiring Diagram

Default Icon
36 pages
Print Icon
To Next Page IconTo Next Page
To Next Page IconTo Next Page
To Previous Page IconTo Previous Page
To Previous Page IconTo Previous Page
Loading...
25
Alpha SY24 - Wiring Diagrams
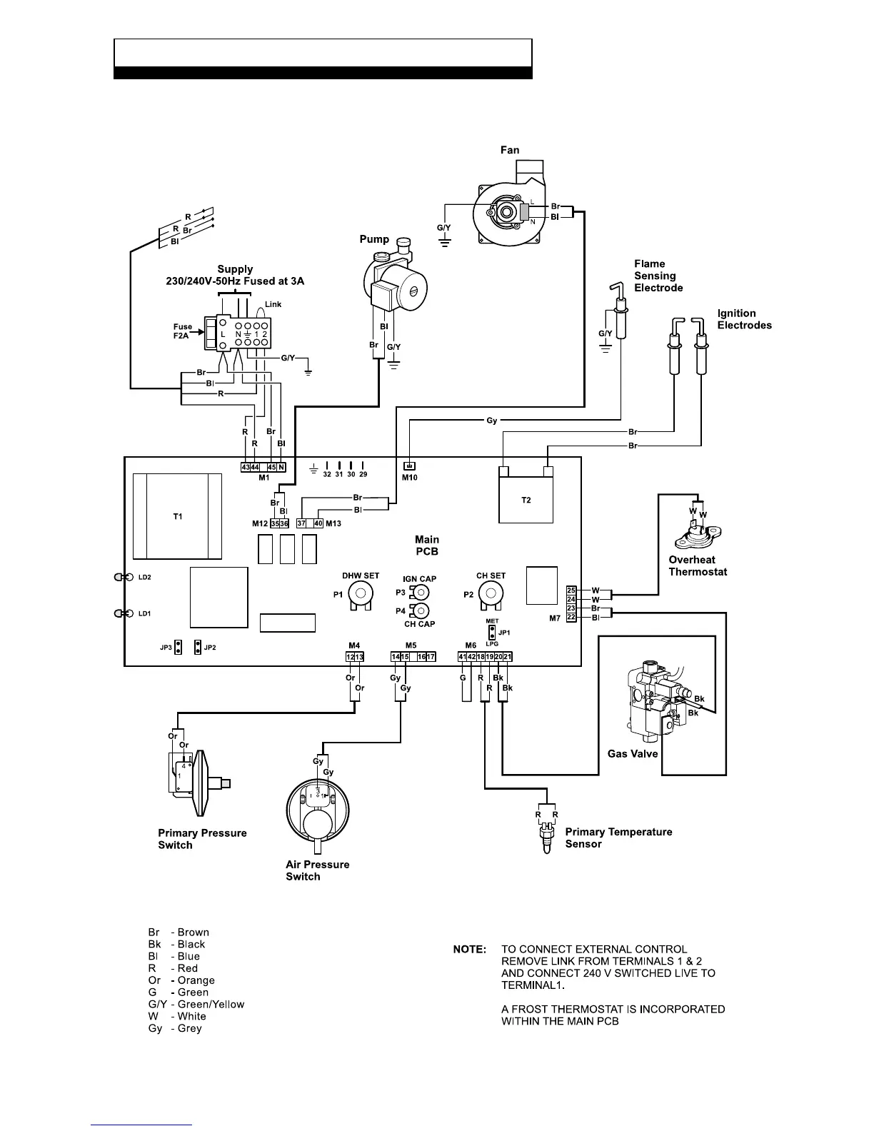
9.1 ILLUSTRATED WIRING DIAGRAM
9 WIRING DIAGRAMS