EasyManua.ls Logo

Ammann ASC Series - Hydraulic Circuit Connections and Legend

Ammann ASC Series
45 pages
Print Icon
To Next Page IconTo Next Page
To Next Page IconTo Next Page
To Previous Page IconTo Previous Page
To Previous Page IconTo Previous Page
Loading...
261
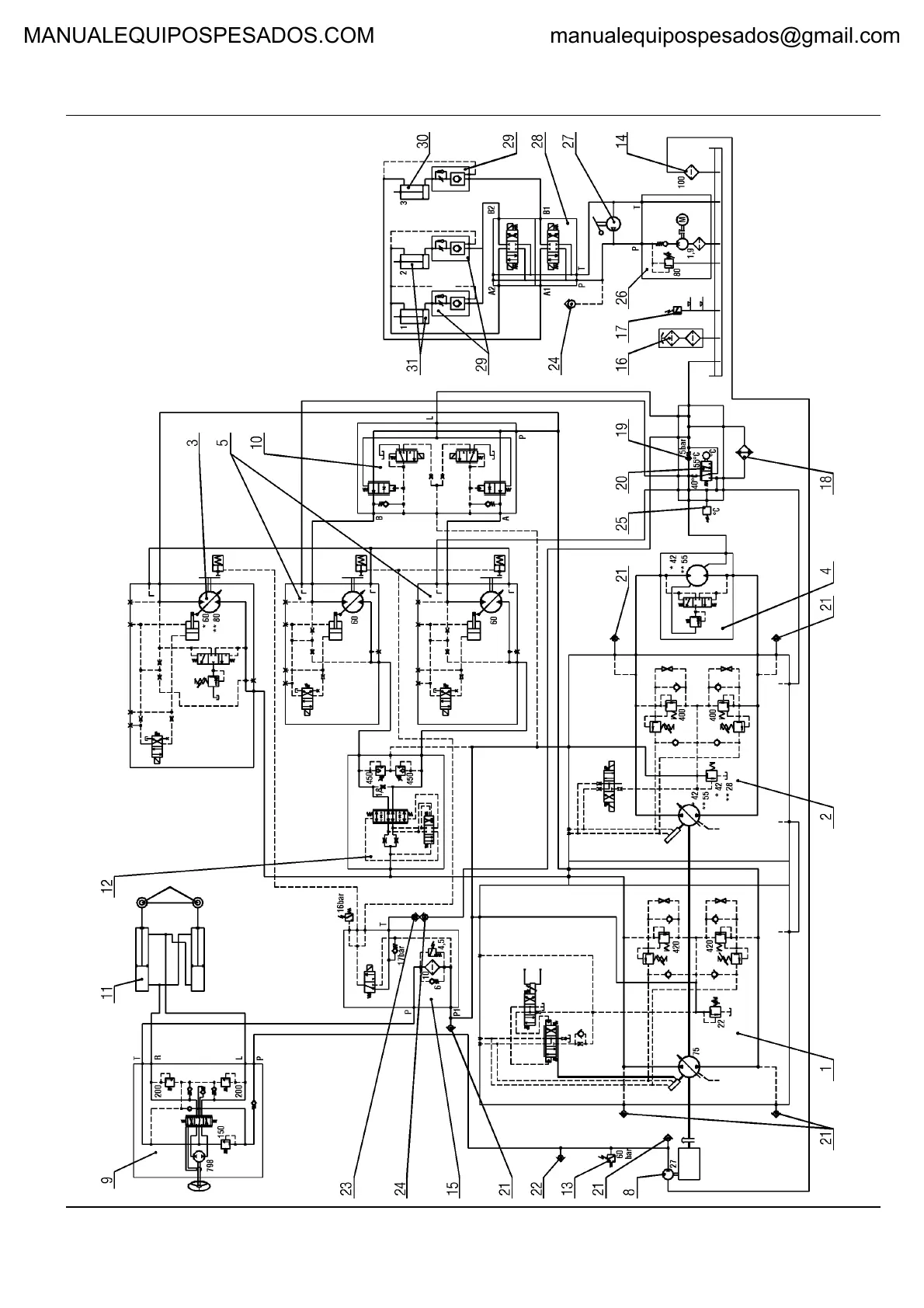
21 - HYDRAULIC
ASC 110/150
MANUALEQUIPOSPESADOS.COM manualequipospesados@gmail.com

Related product manuals