EasyManua.ls Logo

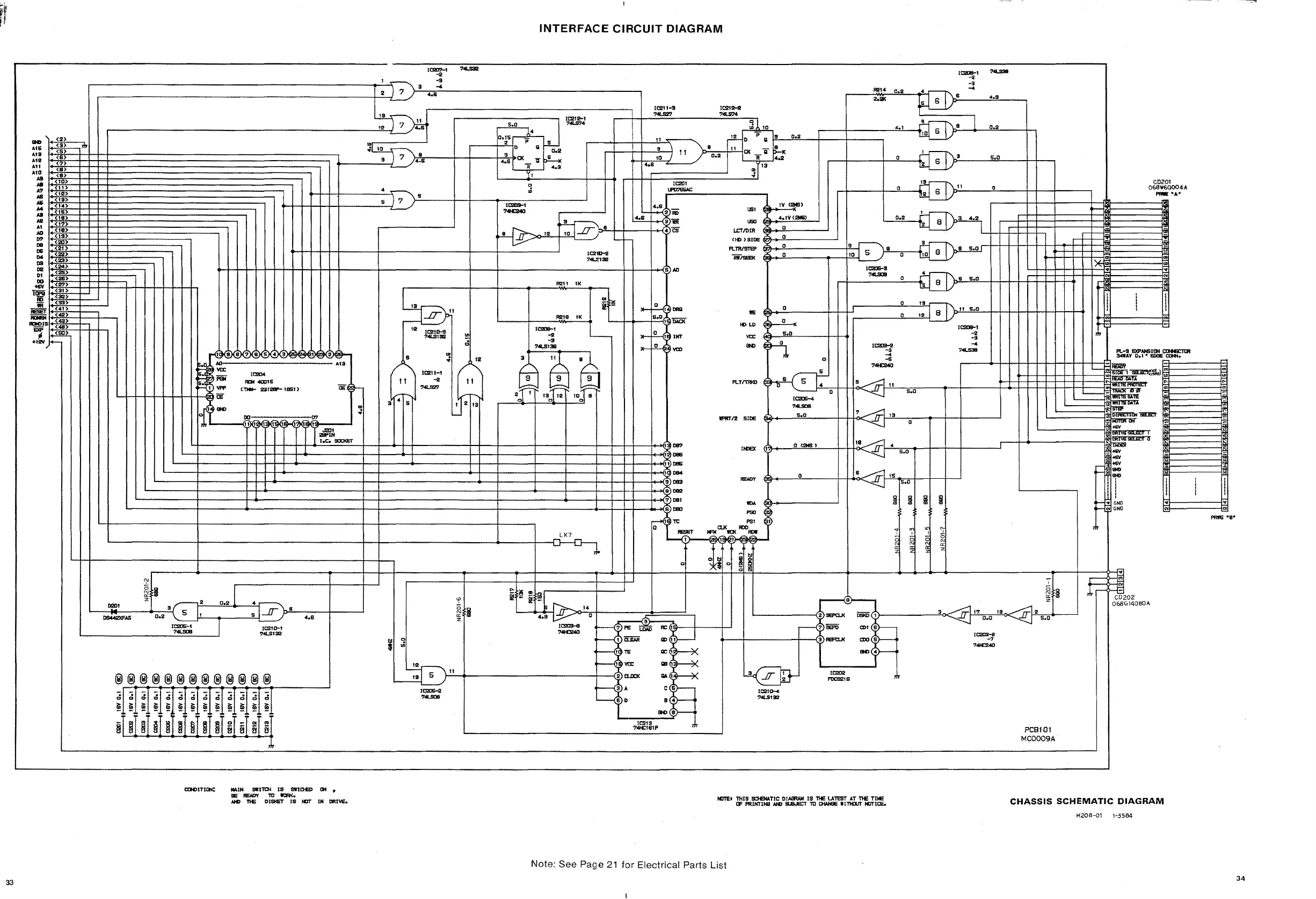
AMSTRAD CPC6128 - Interface Circuit Diagram

AMSTRAD CPC6128
31 pages
Print Icon
To Next Page IconTo Next Page
To Next Page IconTo Next Page
To Previous Page IconTo Previous Page
To Previous Page IconTo Previous Page
Loading...
INTERFACE
CIRCUIT
DIAGRAM
~------f~
'"
..
PRE
-8-
CD201
068W60004A
_'1.'
-~
,j,r-~202
068(,14080A
~
~
-
-
~f-
-
II;i
-
-
-
CD
..
<II
~
L-
~
~~f-
=;i
~
-
~
..
.
:
I
!
;
I
I I
. I .
..
..
-
.
1C208-1
-2
-S
4~1l
-4
••
S
IJ 6
/p:..----:~---,
T '-----'"
0.2
ARI4
7
.IT
19
a
18
.IT
6.0
S
IS
.IT
s.o
lil
j
liI
M
'1
...
<C
",
~
~
~
5
N
cr:
Z
.....
+------+----!!o-
......
-t:J;T)p:.II:....---'OL----+-+--+-----,
1=
RlC9211l
o .t-r:1\9
5.0
r---l---+.....J:i-.-4~b=--_---'l.:l:!---+-+-~
.....
__
+- --'.:!."-I_
.....
~l>-9--<l~---!!0
...
2!---h
~
0.2
a
a
IE
II)
LD
IV
CI2M$)
U!ll
4.1V(2MI)
0.2
U!lO
I2
8
LCTJ1lIR °
~
(II)
)SIOS
C2'1}
__
.!!0-----....J
RoWSTel'
(97)--.!!0_-------j.3~"-l0
I 5
J}-!!-9
--;;--_-+
~~o
8 d8 e5.0" r
WISEEK
@!t
__
.!!o----
.....
--j-!JY~-=----'
°
~~
IC2O&-3
r-1-
__
7_~
__
-:0:..--4~
8
5.0
'-
......
o '3
-1I'\b!-'L'
..!5!!.0!!--+-+-+-J--J--J--J--J--J--J-
....
...-
-"0'--"'2
...
J-j
88_
I
I
./}/
'----"
peSl01
MC0009A
1C212-2
74l.S'14
-;-
~
i
~~~~~)-
=..3c<
.IT,1----!217:..0~.0~le!!.o<,...IT
2
5
.:
r--\:P
SEFO
CDI
8
.---t-----+--<11)
REFt:LK
ax!
S
IC209..1
74K:240
_ 4
-
l!{ff[t-
~
IC210-4
74LS132
H:201
lJ'D'}SSAC
lC2II-S
74l.S2'1
IC213
74l«:181P
I
lI-~'~DAD
'----f-_
....
_+S
......
-'{O,
,~'D.IoO<
lI-
.!L{,
it
INT
lI-..!L.l
~vco
ARI8
IK
ARlI
IK
II!'HTI2 SIOS
5.0
I
087
IN:lEX
<!
o
(l!MS')
I
08Il
~D8S
~084
RfW>y
0
~083
9
082
~
081
-
~
1'9)0
CLK
PSI
~~
ROO
-ct7~
-
10<
-
,
1
~
~
0
o i
0
0
!::
..
O.
r-----+--
8!
-
~
..
f";:;,...
14
5.0
12
4.6
8
I13
~'I
-'------'
12
1C2lD-9
'14LS132
J
l
IC2I1-1
11
-2
74l.S2'1
/ ..... 1
S 4 5
~
2 7
J
~~J
!
1o.,5,..--,;1.
.....
·---, I
II
~
...-_-!..:i!2-1 p 5
,--
......
+--+-I-...l.l-:S,----
~I,o--......
a
"0.2
9
\'1
.~
7
/}4,!~Si:----J--+---+..,.4:~S:-I>o<
_ 1J
~
406
'
°
.!-
~
-9';-
403
1C211Hl
7
.....
"132
o
4_
ui
~_+_+_+_I_t_---::;.s...,l,
.7.
_./'}-8=--
__
1-+_-<i'"~=_-----.l
.... 10109-1
~
74CMO
ICll!04
_40015
(T*-
lI!II2SI'- UlSl )
HH-+-+-H-l-++--!H-+-+----l--------+--l------------l-l-----+..-{5)AD
.I2lI1
_IN
I.e.
soc::KST
""I(J(SKSK7J(IlJ(SJ(4J(SJe
Eil/l«
lJe
!t(2Je_
AD
A1S
'/IX
Piii
Vl'P
'--1-1-1-1-1-1-1-1-+-&0
Cif
®®®®®®®®®®®®®
.;
;;
;;
d
;;
0
d
0
d
;;
0
0
d
~
~
~
~ ~
~
~
~
~
~
~
~
~
~
9
I
~
~
~
8 I B
0
..
OJ
ti
§ §
ti
,.....
~...:,'~::-;?
~6
N
<3
g
i:i!
l'tl
'"
'-
__
om
....'
...
_~3
(1'---~2:.--0~.2l2
....
--4:!.1--
rr---.,.'j::,.l8!.-
+---
__
-'
__
AS
0.2\5
I
8....llJ
4.8
~
'---
IC20S-1
IC2ID-l
'-
..:.7=<LS09==--_--I
'14LS132
IN)
,(2)
AIS
<S>
"'3
<5)
1.12
(Il>
All
(7)
Ala
~:~
Ja
<10>
..
II)
1.7
(12)
IB
<IS>
AS
<14>
oW
<IS>
:
(18)
Al
(17)
AD
<
If
I)
07
~~~
08
(21)
os
(22)
D4 (lI!I>
::
<24>
DI
(26)
00
(28)
_ <2'1)
iiiii
(:~
ID
(33)
III
(41)
::
<42>
IDOlS
~::~
,.
.~
+12\1
+-
CXHlITlQI:
MAIH
SWtn:H
IS
51ftOB>
til
ee
8EJD'(
TO
1'tR<.
NO
11£
DISlIeT
IS
l1li' IN
DRI""'.
NOTE.
nilS
SO£MATIC
01_
IS
11£
LA1EST
AT
11£
TUE
IF
PRINTINEl
NO
!lls.J!t:T
TO
0lAN9E
IInDJT
IIII'ICE.
CHASSIS
SCHEMATIC
DIAGRAM
M208-01
1-3584
Note: See Page
21
for
Electrical Parts
List
33
34

Related product manuals