EasyManua.ls Logo

Argo V894-37 - Conquest V894-37, V894-38 from CB 10847 01;94

Argo V894-37
52 pages
Print Icon
To Next Page IconTo Next Page
To Next Page IconTo Next Page
To Previous Page IconTo Previous Page
To Previous Page IconTo Previous Page
Loading...
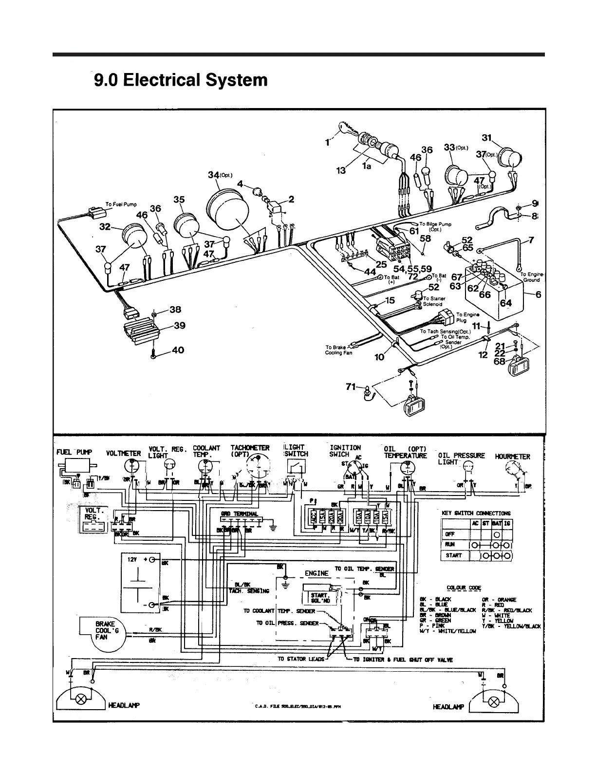
Argo Service Manual Electrical System
Ontario Drive & Gear Limited www.odg.com
PH.(519)- 662-2840 FAX (519)- 662-2421
ES-37
Conquest V894-37, V894-38 From CB 10847 01/94
Conquest Parts Manual

Table of Contents

Related product manuals